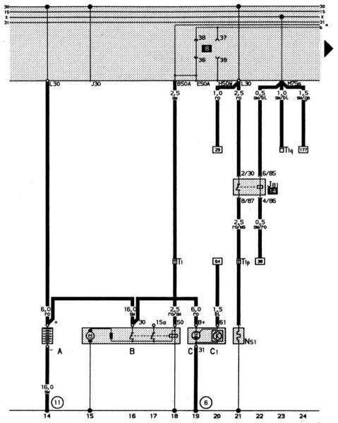
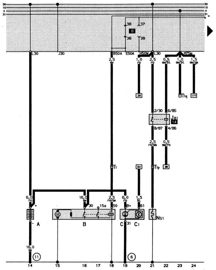
Электросхема автомобиля Audi 80. Аккумуляторная батарея, стартер, трехфазный генератор переменного тока, предварительный подогрев впускного коллектора. Цвета проводов: ro – кр, sw – ч, ro/sw – кр/ч, bl – сн, ro/ws – кр/б, sw/ro – ч/кр, sw/bl ч/с, sw/ge – ч/ж.

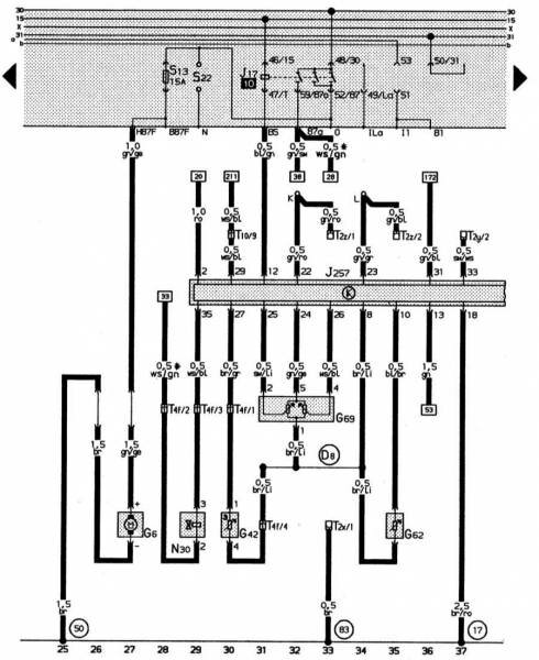
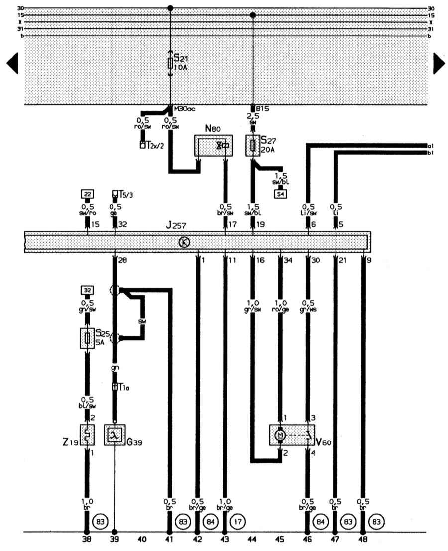
Топливный насос, система впрыска, блок управления системой впрыска Mono-Motronic. Цвета проводов: br – к, gn/ge – з/ж, ws/gn – б/з, ws/bl – б/кр, ro – кр, br/gr – к/ср, sw/li ч/л, br/li – к/л, bl/br – сн/к, gn – з, br/ro – к/кр, bl/gn – с/з, gn/ro -/кр, gn/sw – з/ч, gn/gr – з/ср, gn/bl – з/сн, sw/ws – ч/б.

Лямбда-зонд с подогревом, электромагнитный клапан бачка с активированным углем, регулятор положения дроссельной заслонки. Цвета проводов: br – к, br/ge – к/ж, bl/sw – сн/ч, gn/sw – з/ч, sw – ч, gr/sw ср/ч, ro/ge – кр/ж, gr/ws ср/б, sw/ro – ч/кр, ge – ж, br/sw – к/ч, sw/bl – ч/сн, li/sw – л/ч, li – л, ro/sw кр/ч.

А – аккумуляторная батарея
В – стартер
С – трехфазный генератор переменного тока
С 1 – регулятор напряжения
J81 – реле предварительного подогрева выпускного коллектора («ежик»)
L51 – нагревательный резистор подогрева выпускного коллектора («ежик»)
T1 – одноконтактное штекерное соединение у передней стенки справа
T 1p – одноконтактное штекерное соединение близи выпускного коллектора
T 1q – одноконтактное штекерное соединение слева за панелью приборов
(6) – гибкая перемычка, двигатель – генератор
(11) – точка «массы» у гнезда аккумуляторной батареи
G 6 – топливный насос
G 42 – датчик температуры впускного воздуха
G 62 – датчик температуры охлаждающей жидкости
G 69 – потенциометр дроссельной заслонки
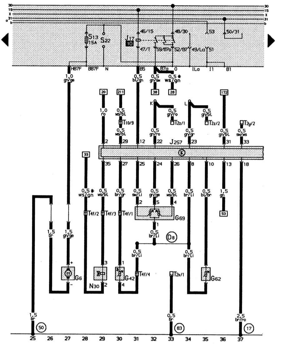
J 17 – реле топливного насоса
J 257 – блок управления системой впрыска Mono-Motronic
L 30 – впрыскная форсунка первого цилиндра
T 2x – 2-контактное штекерное соединение черного цвета в воздухонепроницаемом кожухе вблизи пластины с реле (штекерное соединение для диагностических приборов)
T 2y – 2-контактное штекерное соединение синего цвета вблизи пластины с реле (штекерное соединение для диагностических приборов)
T 2z – 2-контактное штекерное соединение белого цвета вблизи пластины с реле (штекерное соединение для диагностических приборов)
T 4f – 4-кратное штекерное соединение коричневого цвета, слева в моторном отсеке
T 10 – десятиконтактное штекерное соединение черного цвета, штекерная станция в дополнительном блоке реле
(17 – точка «массы» на впускном коллекторе
(50) – точка «массы» слева в багажном отсеке
(83) – соединение на «массу» (корпус) – 1 – в электрической цепи впереди справа
(D 8) – соединение (температурный датчик/потенциометр) в электрической цепи впереди справа
* – резистивная проводка 3 Ом
K – распределитель электроцепей для диагностического штекера (К-электроцепи)
L – распределитель электроцепей для диагностического штекера (L-электроцепи)
G 39 – лямбда-зонд
J 257 – блок управления системой впрыска Mono-Motronic
L 80 – электромагнитный клапан бачка 1 с активированным углем (импульсный)
S 25 – отдельный предохранитель для подогрева лямбда-зонда (в дополнительном отсеке для предохранителей)
S 27 – отдельный предохранитель для системы впрыска Mono-Motronic (управление двигателем) и катушки зажигания (в дополнительном отсеке для предохранителей)
T 1a – одноконтактное штекерное соединение справа в моторном отсеке
T 2x – двухконтактное штекерное соединение черного цвета в водонепроницаемом кожухе вблизи пластины с реле (диагностический штекер)
T 5 – пятиконтактное штекерное соединение черного цвета, штекерная колодка в дополнительном блоке реле
V 60 – регулятор положения дроссельной заслонки
Z 19 – подогрев лямбда-зонда
(17) – точка «массы» на выпускном коллекторе
(83) – соединение на «массу» (корпус) – 1 – , в электрической цепи впереди справа
(84) – соединение на «массу», корпус двигателя, в электрической цепи впереди справа
Фары, стояночный свет, задние габаритные огни, сигнал торможения, фара заднего хода.

F – выключатель сигнала торможения
F4 – выключатель фары заднего хода
L1 – двухнитевая лампа левой фары
L2 – двухнитевая лампа правой фары
M1 – лампа стояночного огня слева
M2 – лампа заднего габаритного огня справа
M3 – лампа стояночного огня справа
M4 – лампа заднего габаритного огня слева
M6 – лампа указателя поворота сзади слева
M8 – лампа указателя поворота сзади справа
M9 – лампа стоп-сигнала слева
M10 – лампа стоп-сигнала справа
M16 – лампа фары заднего хода слева
M17 – лампа фары заднего хода справа
S29 – отдельный предохранитель для стоп-сигнала (в отсеке дополнительных предохранителей)
T1f – одноконтактное штекерное соединение черного цвета за приборной панелью слева
T4 – четырехконтактное штекерное соединение, вблизи фар слева
T4a – четырехконтактное штекерное соединение, вблизи фар справа
Выключатели освещения, выключатели ближнего света фар, светового сигнала дальним светом фар и парковочного света

T6b – шестиконтактное штекерное соединение черного цвета в багажном отсеке слева
T10b – десятикратное штекерное соединение коричневого цвета, штекерная колодка в дополнительном блоке реле
(50) – точка «массы», багажный отсек слева
(98) – соединение на «массу» (корпус) в электроцепи к крышке багажника
(119) – соединение на «массу» (корпус) – 1 в электроцепи к фарам
(A18) – соединительная линия (54) в электроцепи к приборной панели
є1 – выключатель освещения
є4 – выключатель ближнего света фар и светового сигнала дальним светом фар
є19 – выключатель парковочного света
(A9) – положительная соединительная линия (56b) в электроцепи к приборной панели
(A32) – положительная соединительная линия (30) в электроцепи к приборной панели
(A43) – соединительная линия (57L) в электроцепи к приборной панели
(A44) – соединительная линия (57r) в электроцепи к приборной панели.
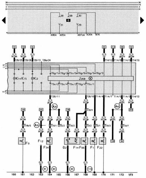
Комбинация приборов, стабилизатор напряжения, контроль охлаждающей жидкости, индикатор количества топлива, спидометр

G1 – индикатор количества топлива
G3 – индикатор температуры охлаждающей жидкости
G21 – спидометр
G22 – датчик спидометра
J6 – стабилизатор напряжения
K1 – индикатор дальнего света фар
L10 – лампочка подсветки комбинации приборов (6х)
T10 – десятиконтактное штекерное соединение черного цвета, штекерная колодка в дополнительном блоке реле
T26 – двадцатишестиконтактное штекерное соединение желтого цвета, в комбинации приборов
T26a – двадцатишестиконтактное штекерное соединение синего цвета, в комбинации приборов
(81) – соединение на «массу» – 1 в электроцепи к приборной панели
(83) – соединение на «массу» – 1 в электроцепи впереди справа
(A42) – соединительная линия (индикатор количества топлива) в электроцепи к приборной панели
* только у полноприводных моделей
F1 – выключатель с гидроприводом (1,8 бар)
F9 – выключатель сигнализатора стояночной тормозной системы
F12 – контакт контроля пускового устройства
F14 – контрольный выключатель температуры охлаждающей жидкости (слишком высокая температура)
F22 – выключатель с гидроприводом (0,3 бар)
F34 – сигнальный контакт уровня тормозной жидкости
F66 – выключатель индикатора охлаждающей жидкости
G2 – датчик индикатора температуры охлаждающей жидкости
G14 – вольтметр.
Дверной выключатель освещения, освещение салона, косметическое зеркало

F3 – дверной выключатель освещения спереди справа
F10 – дверной выключатель освещения сзади слева
F11 – дверной выключатель освещения сзади справа
T2e – двухконтактное штекерное соединение вблизи лампочки освещения салона
Tsb – трехконтактное штекерное соединение зеленого цвета, за приборной панелью слева
T5a – пятиконтактное штекерное соединение коричневого цвета, штекерная колодка в дополнительном блоке реле
W – передняя лампочка освещения салона
W14 – косметическое зеркало с подсветкой (впереди справа)
W20 – косметическое зеркало с подсветкой (водительское)
(81) – соединение на «массу» – 1, в электроцепи к приборной панели
(A23) – соединительная линия (30al), в электроцепи к приборной панели.
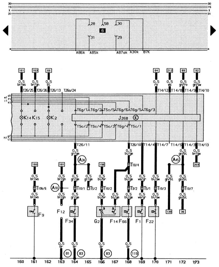
Комбинация приборов, система минипроверки, контроль давления масла, контроль охлаждающей жидкости

J268 – блок управления системы минипроверки
K2 – индикатор генератора
K14 – индикатор стояночной тормозной системы
K15 – индикатор пускового устройства
T3 – трехконтактное штекерное соединение черного цвета за приборной панелью слева
T5 – пятиконтактное штекерное соединение черного цвета, штекерная колодка в дополнительном блоке реле
T5c – пятиконтактное штекерное соединение, комбинация приборов – система минипроверок
T6g – шестиконтактное штекерное соединение, комбинация приборов – система минипроверок
T10 – десятиконтактное штекерное соединение черного цвета, штекерная колодка в дополнительном блоке реле
T10b – десятиконтактное штекерное соединение коричневого цвета, штекерная колодка в дополнительном блоке реле
T14 – четырнадцатиконтактное штекерное соединение белого цвета, комбинация приборов (система минипроверок)
T26 – двадцатишестиконтактное штекерное соединение желтого цвета в комбинации приборов
T26a – двадцатишестиконтактное штекерное соединение синего цвета в комбинации приборов
(81) – соединение на «массу» (корпус) – 1 в электроцепи к приборной панели
(83) – соединение на «массу» (корпус) – 1 в электроцепи впереди справа
(119) – соединение на «массу» (корпус) – 1 в электроцепи к фарам
(A10) – соединительная линия в (контроль предварительного разогрева) электроцепи к приборной панели.
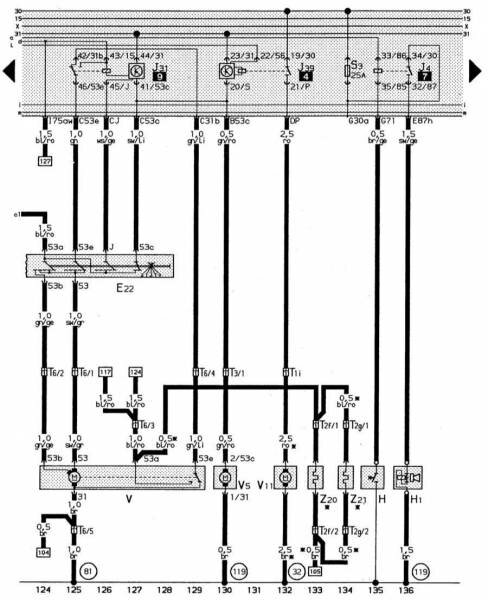
Система стеклоочистителя, система очистки фар, обогреваемые форсунки стеклоомывателя, звуковой сигнал

T1i – одноконтактное штекерное соединение белого цвета за приборной панели слева
T2f – двухконтактное штекерное соединение вблизи моющей форсунки
T2g – двухконтактное штекерное соединение вблизи моющей форсунки
T3 – трехконтактное штекерное соединение черного цвета, за приборной панелью слева
T6 – шестиконтактное штекерное соединение черного цвета, штекерная станция в дополнительнм блоке реле
V – двигатель стеклоочистителя
V5 – насос системы омывания стекол
V11 – насос системы очистки фар
Z20 – нагревательный резистор для форсунки слева
Z21 – нагревательный резистор для форсунки справа
(32) – точка «массы», за приборной панелью слева
(81) – соединение на «массу» (корпус) – 1 в электроцепи к приборной панели
(119) – соединение на «массу» (корпус) – 1 в электроцепи к фарам
E20 – регулятор освещения – выключатели и приборы
G – датчик индикатора количества топлива
G5 – тахометр
K6 – индикатор аварийной световой сигнализации.
Схема "АУДИ-80 1,8S” 1987-1991 гг. с карбюраторным двигателем

А1 – блок управления обогащением смеси; А2 – коммутатор системы зажигания TSZ -H; А3 – стабилизатор напряжения; В – аккумуляторная батарея; F1 – F17 – предохранители (заводская нумерация); G – генератор; Н1 – звуковой сигнал; Н2 – сигнализатор падения уровня тормозной жидкости; Н3 – сигнализатор перегрева двигателя и падения уровня охлаждающей жидкости; Н4 - индикатор правого указателя поворота; Н5 – индикатор левого указателя поворота; Н6 – цифровые часы; Н7 – лампа подсветки часов; Н8 - контрольная лампа аварийной сигнализации; Н9 – индикатор включения габаритного освещения; Н10 – указатель температуры охлаждающей жидкости; Н11 – указатель уровня топлива в баке; Н12 – сигнализатор аварийного давления масла; Н13 – индикатор включенного стояночного тормоза; Н14 – индикатор включения стартера; Н15 – сигнализатор неисправности генератора; Н16 – спидометр; К1 – реле шины "Х”; К2 – электронное реле-зуммер; К3 – реле включения подогрева впускного коллектора; К4 – устройство управления индикатором аварийного давления масла; К5 – реле вентилятора системы охлаждения; К6 – реле звукового сигнала; К7 – электронное реле указателя поворота; К8 – электронное реле управления стеклоочистителем; К9 – реле фароочистителя; L – катушка зажигания; М1 – стартер; М2 – вентилятор системы охлаждения; М3 – стеклоочиститель; М4 – насос стеклоомывателя; М5 – насос фароомывателя; М6 – вентилятор системы отопления; Р1 – датчик Холла распределителя зажигания; Р2 – датчик температуры охлаждающей жидкости; Р3 – датчик спидометра; Р4 – датчик уровня топлива; R1 – нагреватель карбюратора; R2 – нагреватель впускного коллектора; R3 – регулятор яркости подсветки комбинации приборов; R4 – прикуриватель; R5 – обогреватель заднего стекла; S1 – замок зажигания; S2 – термоконтактное устройство; S3 – термовыключатель подогрева впускного коллектора; S4 – распределитель зажигания; S5 – датчик давления масла на 1,8 бар; S6 – датчик давления масла на 0,3 бар; S7 – термовыключатель вентилятора охлаждающей жидкости; S8 – включатель стоп-сигналов; S9 – выключатель освещения; S10 – контактная группа для мигания фарами; S11 – выключатель освещения багажника; S12 – выключатель фонарей заднего хода; S13 – кнопка звукового сигнала; S14 – переключатель указателей поворота; S15 – выключатель аварийной сигнализации; S16–S19 – дверные выключатели левой передней, левой задней, правой передней и правой задней дверей соответственно; S20 – переключатель стеклоочистителя; S21 – датчик уровня охлаждающей жидкости; S22 – датчик уровня тормозной жидкости; S23 – кнопка установки электронных часов; S24 – датчик включения стояночного тормоза; S25 – датчик работы стартера; S26 – переключатель вентилятора системы отопления; S27 – выключатель обогревателя заднего стекла; W1 – левый задний указатель поворота; W2 – левый задний габаритный фонарь; W3–W4 – стоп-сигналы; W5 – правый задний габаритный фонарь; W6 - правый задний указатель поворота; W7, W8 – левая фара; W9, W10 – правая фара; W11, W12 – левый и правый передние габаритные фонари; W13 – лампа освещения перчаточного ящика; W14 – лампы освещения щитка; W15 – лампа освещения багажника; W16 – лампа освещения моторного отсека; W17, W18 – фонари заднего хода; W19, W20 – правый и левый передние указатели поворота; W21 – плафон освещения салона; W22–W27 – лампы подсветки комбинации приборов; W28 – лампа подсветки прикуривателя; Х1–Х19 – разъемы (цвет на схеме соответствует цвету корпуса разъема), установленные: Х1 – справа на фартуке; Х2 – около распределителя зажигания; Х3 – около карбюратора; Х4 – около клапана Y2; Х5 – около впускного коллектора; Х6, Х7, Х9, Х11, Х12 – около монтажного блока; Х8 – в багажнике слева; Х10, Х13, Х17 – слева за панелью приборов; Х14 – слева за комбинацией приборов; Х16 – на комбинации приборов (желтый); Х18 – на комбинации приборов (голубой); Х19 – посредине за панелью приборов; Y1 – клапан обогащения смеси; Y2 – клапан избыточного воздуха; Y3 – клапан жиклера карбюратора.
РЕМОНТ АВТОЭЛЕКТРОНИКИ ЗАРЯДНЫЕ УСТРОЙСТВА ДЛЯ АКБ

|