Вы найдете здесь практически все схемы электрооборудования на Форд Пробе с 1989 по 1992 год включительно. Полностью укомплектованный Probe GL стоил всего $17600 по данным на 1988 год. В модельном ряде 1990 года был проведен легкий рестайлинг кузова, также был добавлен новый двигатель. На модель LX теперь установили 3-х литровый 24-х клапанный шестицилиндровый V-образный двигатель Вулкан с электронным впрыском топлива. Он обладал продвинутой системой контроля двигателя ECC-IV и был позаимствован у моделей Ford Taurus и Ranger, а спроектирован компанией Yamaha.
Цепь топливного насоса и цветовая кодировка

Схема внутреннего освещения

Электросхема звукового сигнала

Эл.схема обогревателя заднего стекла

Сигнал поворота, аварийная сигнализация - схема

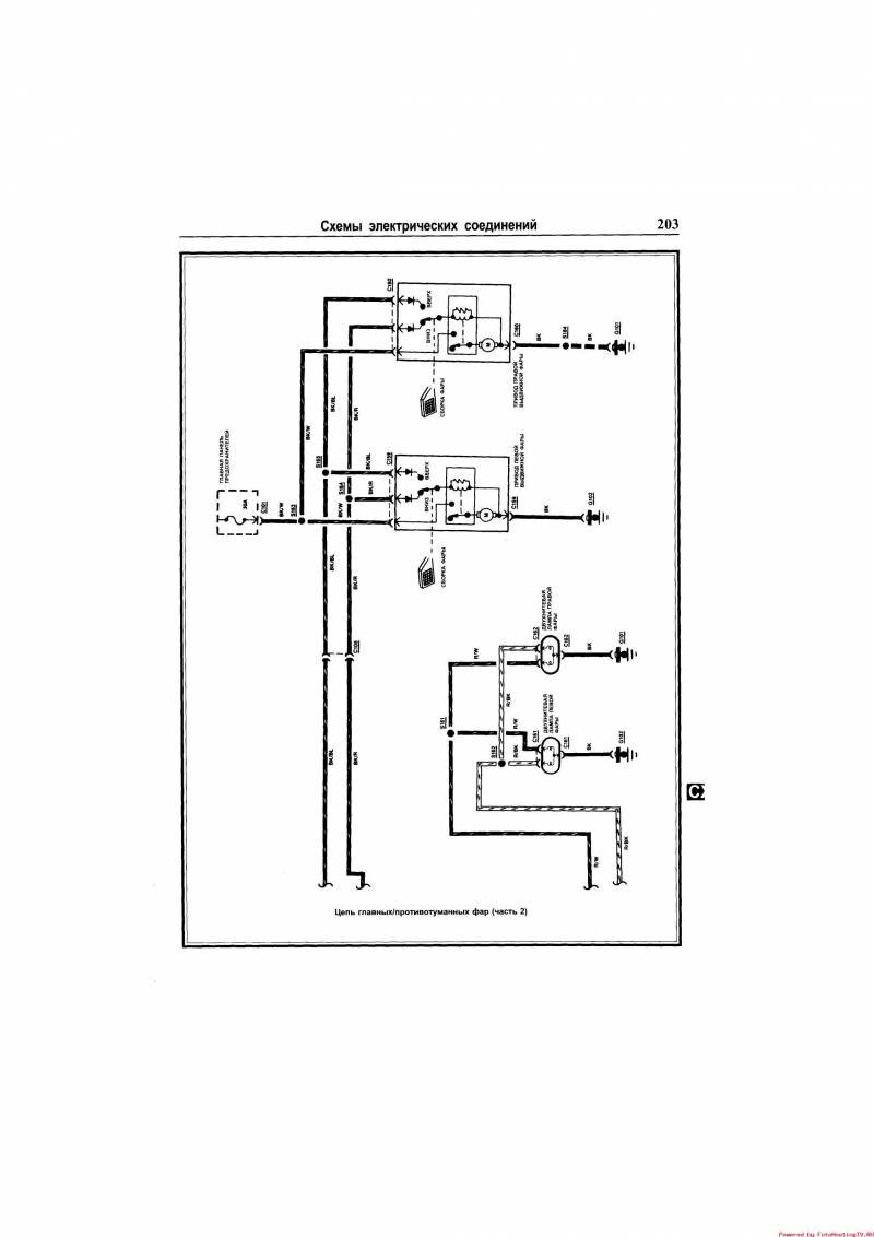
Эл.схема противотуманных фар



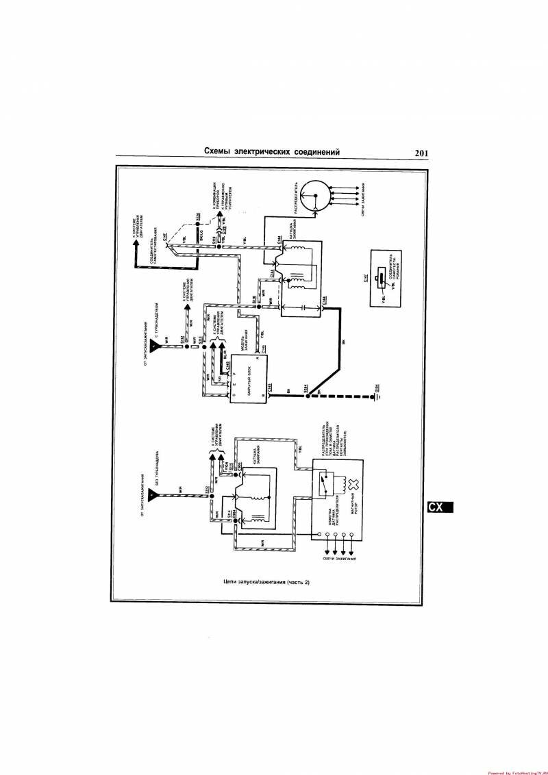
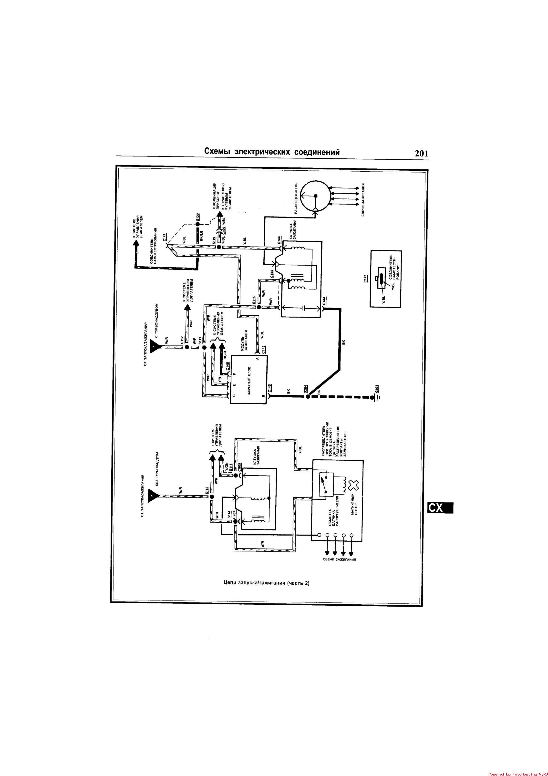
Схема запуска и зажигания


Зеркала с электроприводом - электросхема

РЕМОНТ АВТОЭЛЕКТРОНИКИ ЗАРЯДНЫЕ УСТРОЙСТВА ДЛЯ АКБ

|