Все схемы электрооборудования на Форд Таунус с 1976 г.в., специально для вас в этой статье. Немного об этой модели, эмблемой автомобиля на протяжении большей части его истории, являлся герб города Кёльна. Для «Таунусов» использовалась своя номенклатура обозначений. Начиная с 1952 и до 1970 года отдельные модели семейства обозначались числом, как правило соответствующим рабочему объёму двигателя, и литерой «М», означавшей «Майстерштюк», — «Шедевр», — например, 12M, 15M, 17M, 20M, и 26M, что означает рабочий объём соответственно в 1200, 1500, 1700 и так далее см³. Но это соответствие не всегда соблюдалось буквально: например, модель с 1,3-литровым двигателем также могла обозначаться как 12M.
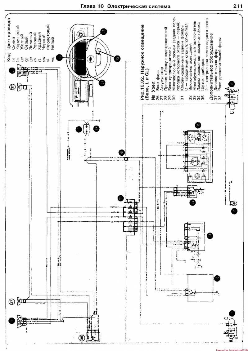
Схема наружного освещения

Электросхема звукового сигнала, указателей поворота и аварийной сигнализации


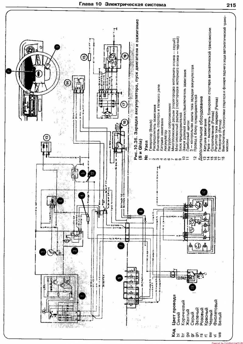
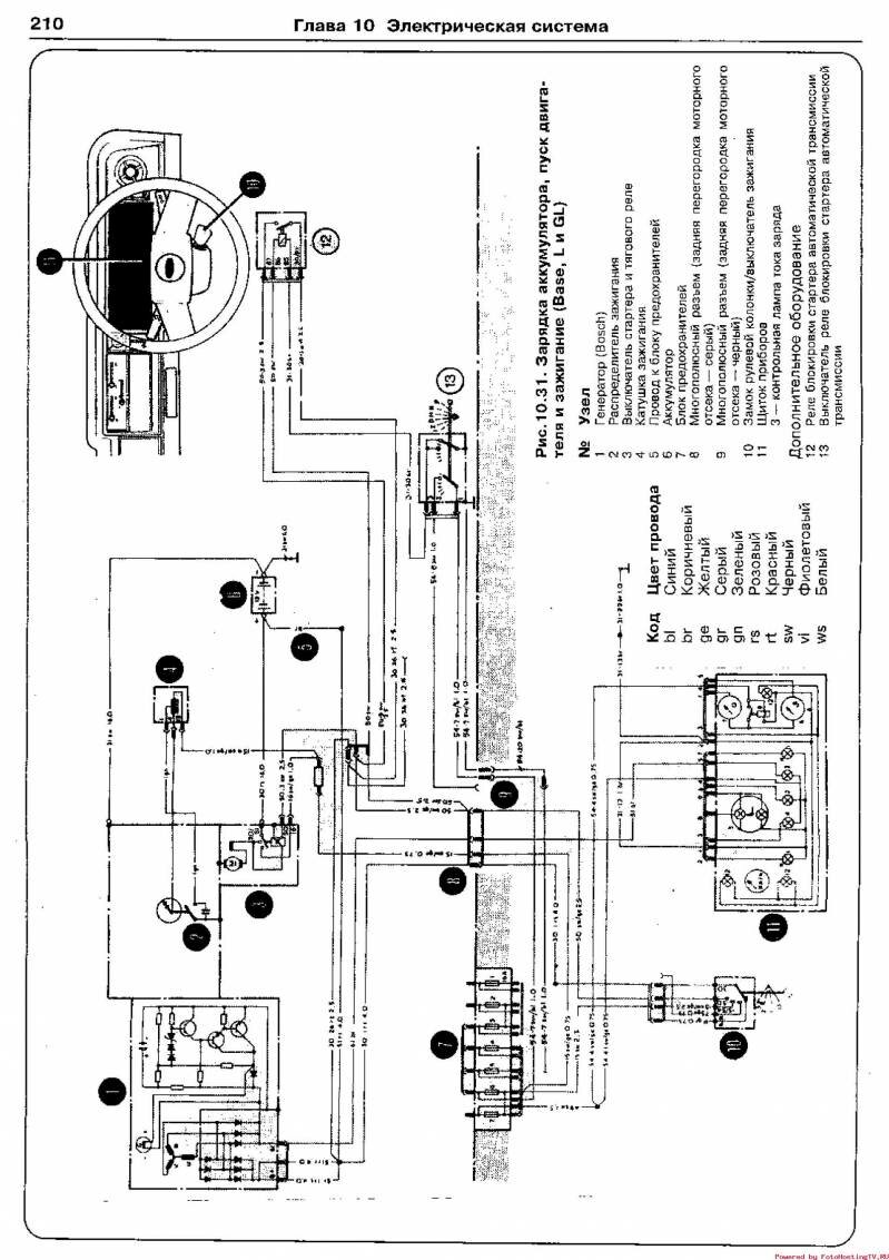
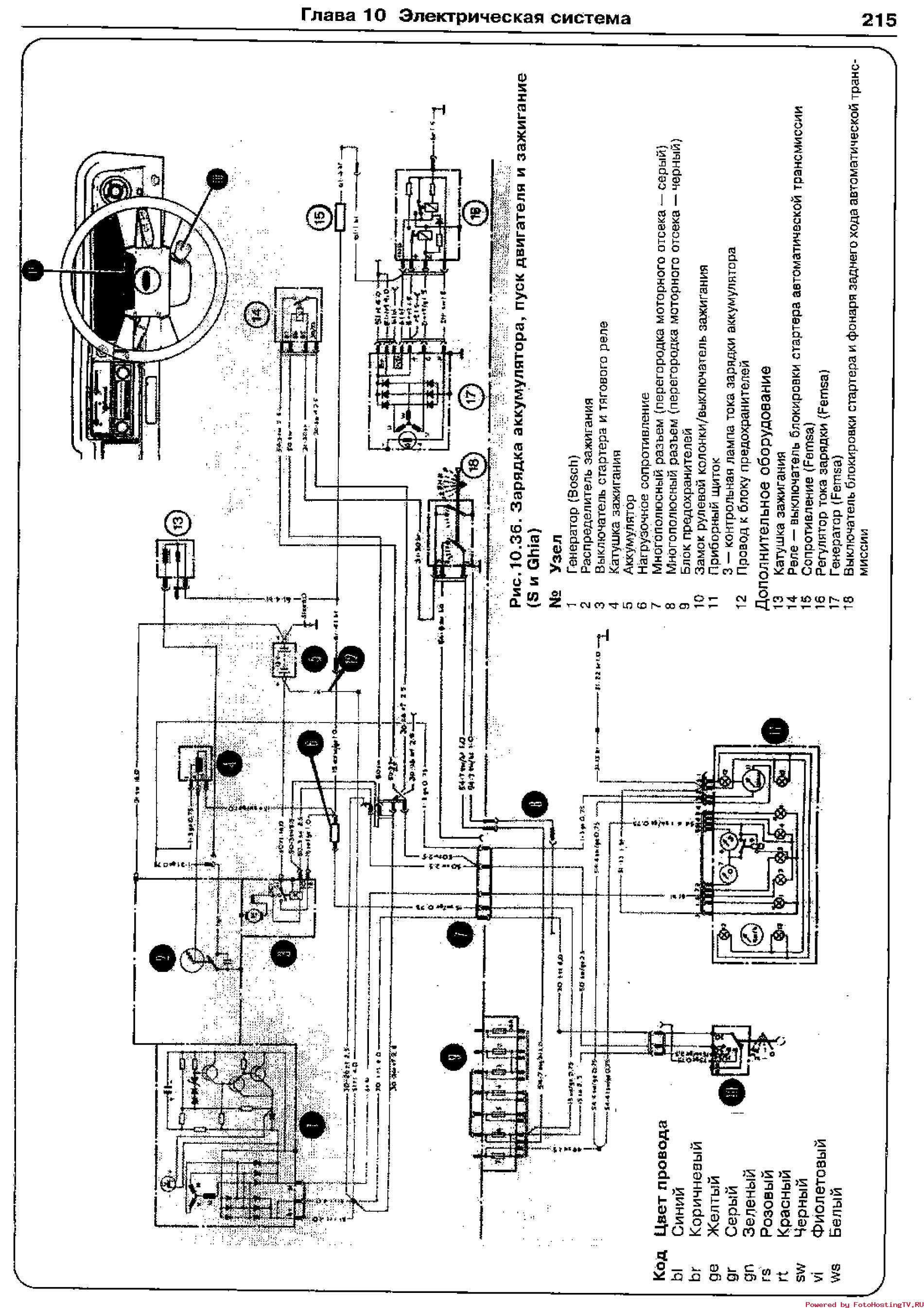
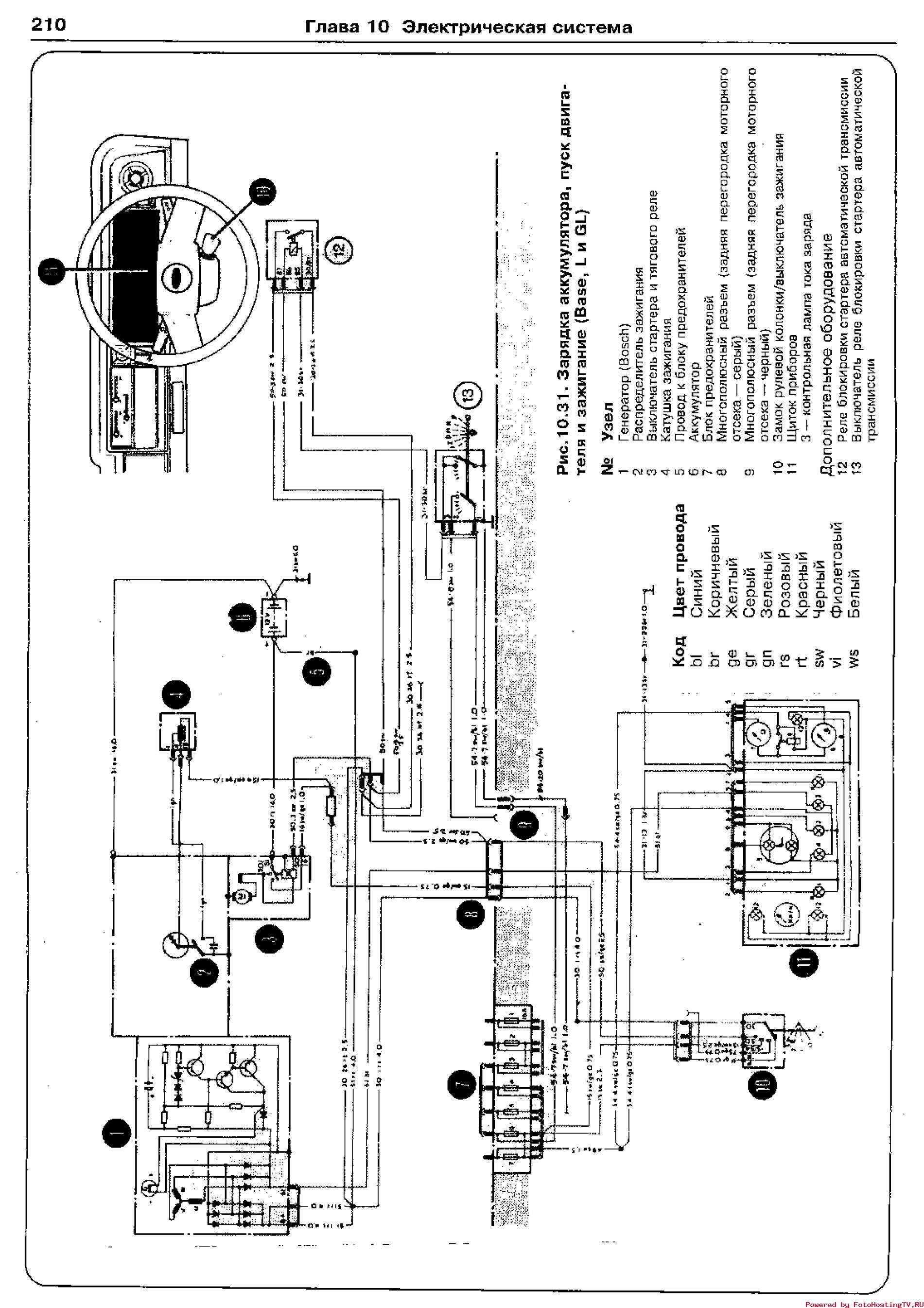
Эл.схема пуска двигателя, зарядки аккумулятора и зажигания


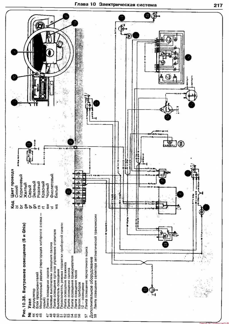
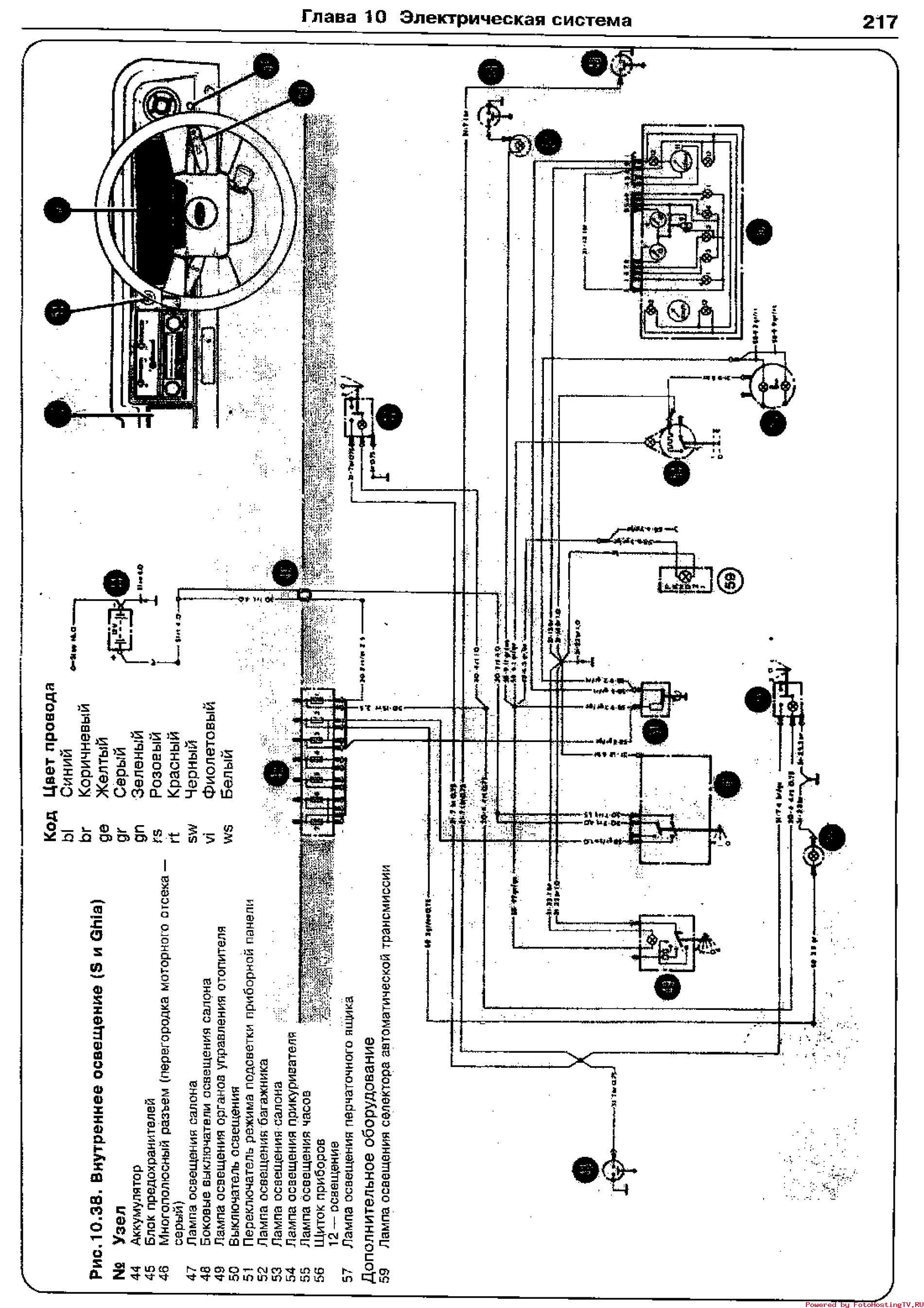
Внутренее освещение - схема на Форд Таунус


Схема отопителя, стеклоочистителей и вспомогательного оборудования


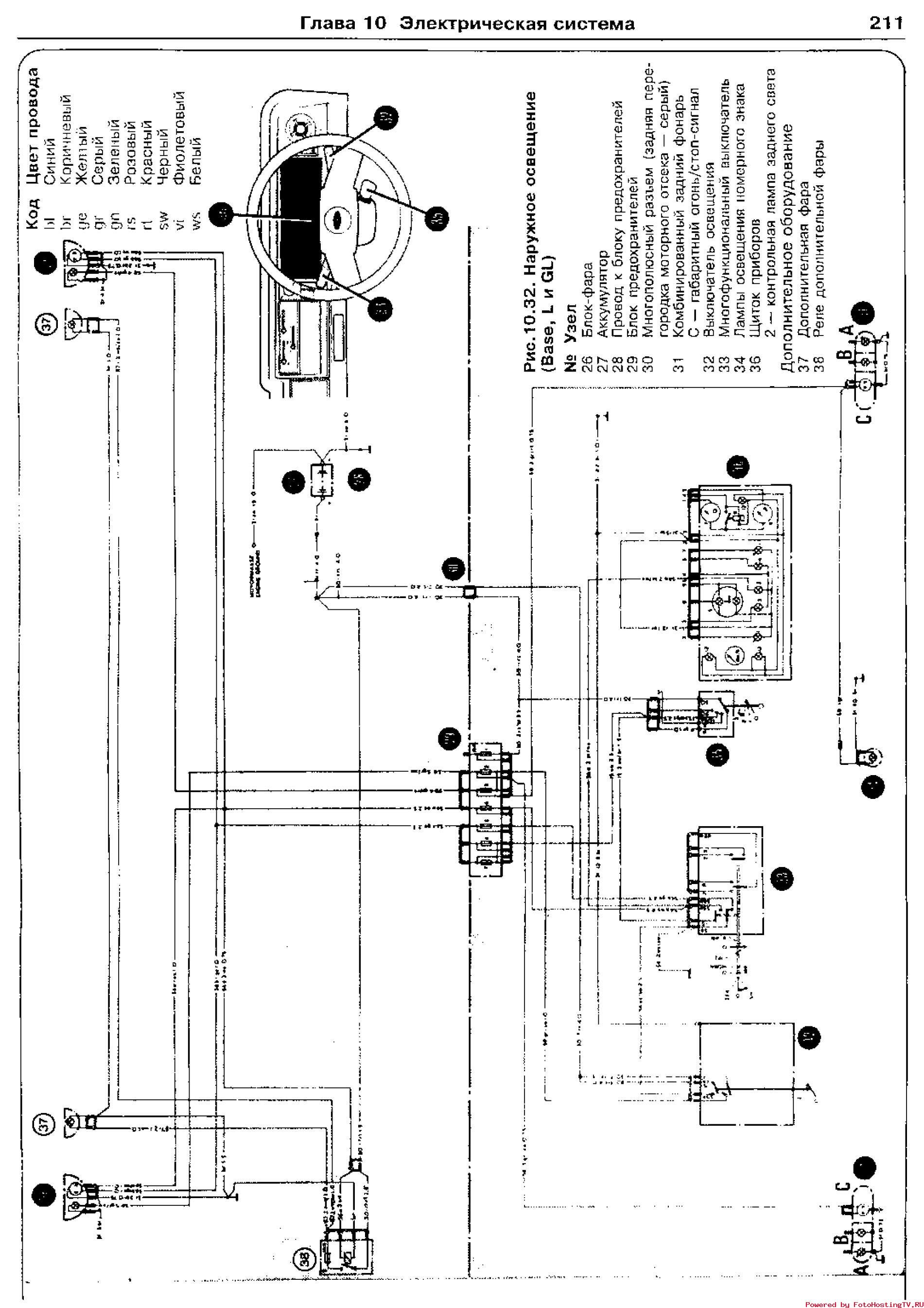
Электросхема внешнего освещения

РЕМОНТ АВТОЭЛЕКТРОНИКИ ЗАРЯДНЫЕ УСТРОЙСТВА ДЛЯ АКБ

|