Это онлайн руководство на русском языке, содержит общие сведения об устройстве электрического оборудования автомобилей Ford Transit с 2000 г выпуска и их модификации, рекомендации по техническому обслуживанию, ремонту электронной части двигателей, рулевого управления, тормозных систем с ABS, электрооборудования и электрических элементов кузова. В данной статье показана первая половина электросхем Ford Transit, продолжение смотрите тут.
Схема системы пуска с системой предварительного прогрева впускного воздуха, используемой для нагрева топлива Ford Transit

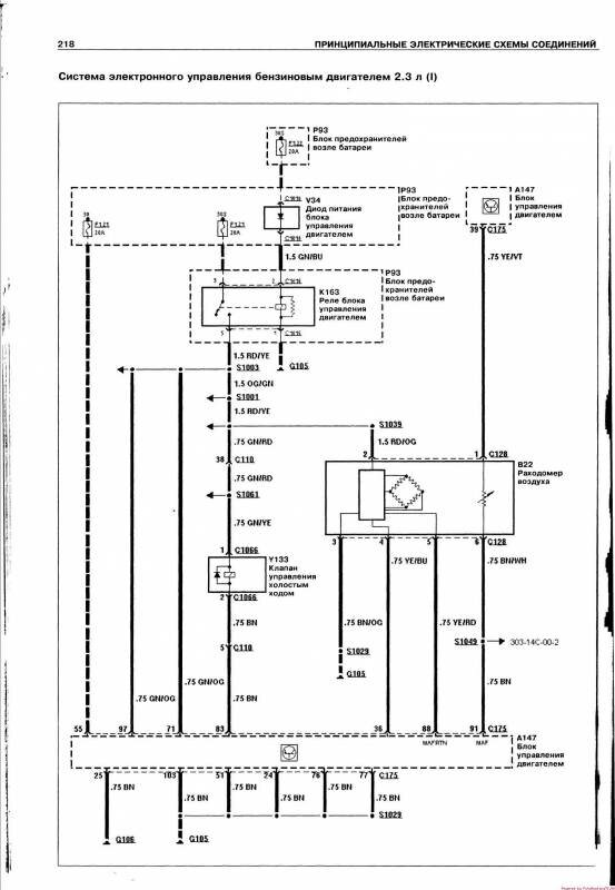
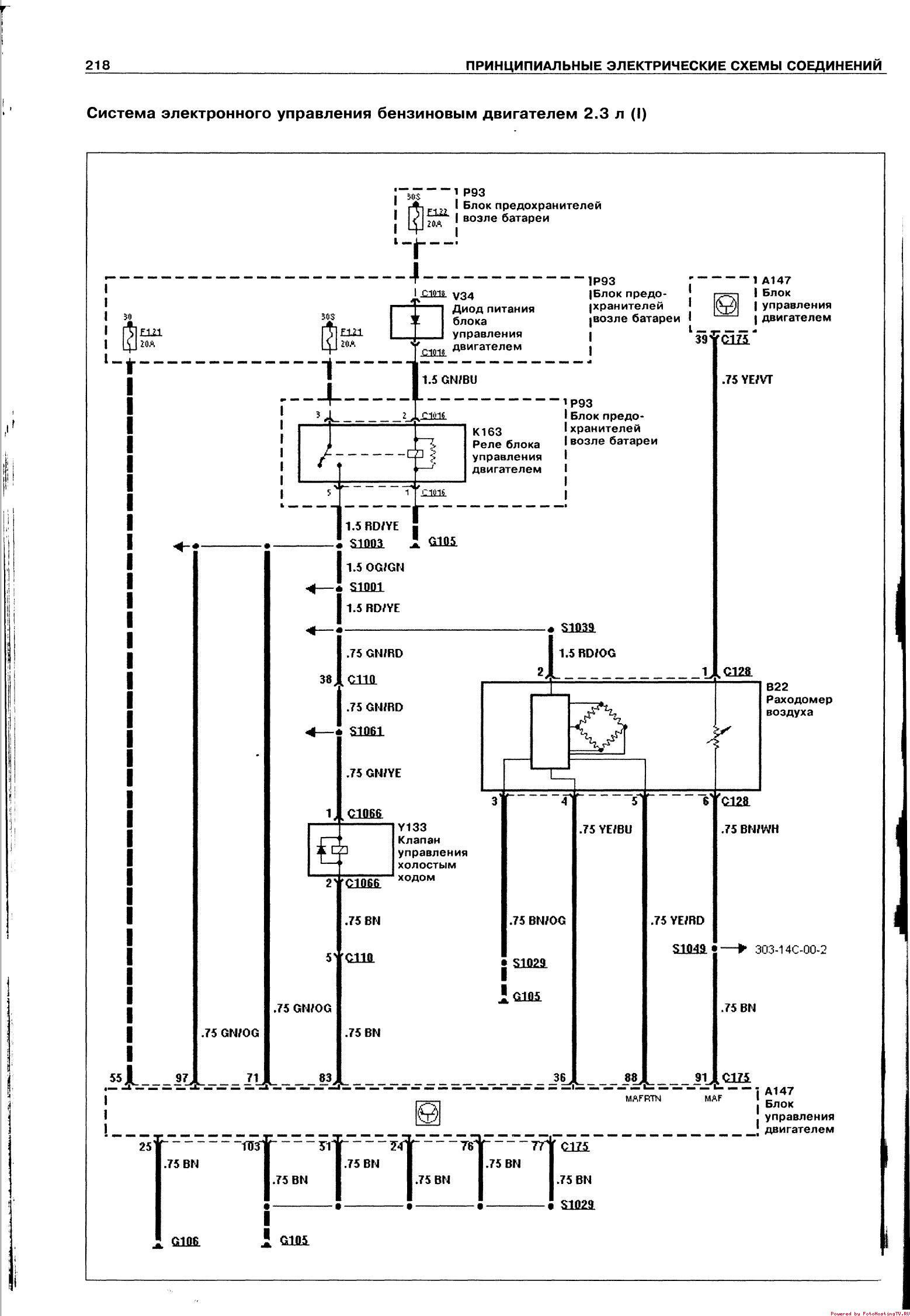
Электронное управление бензиновым двигателем





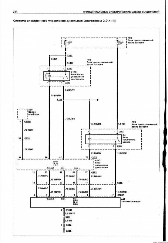
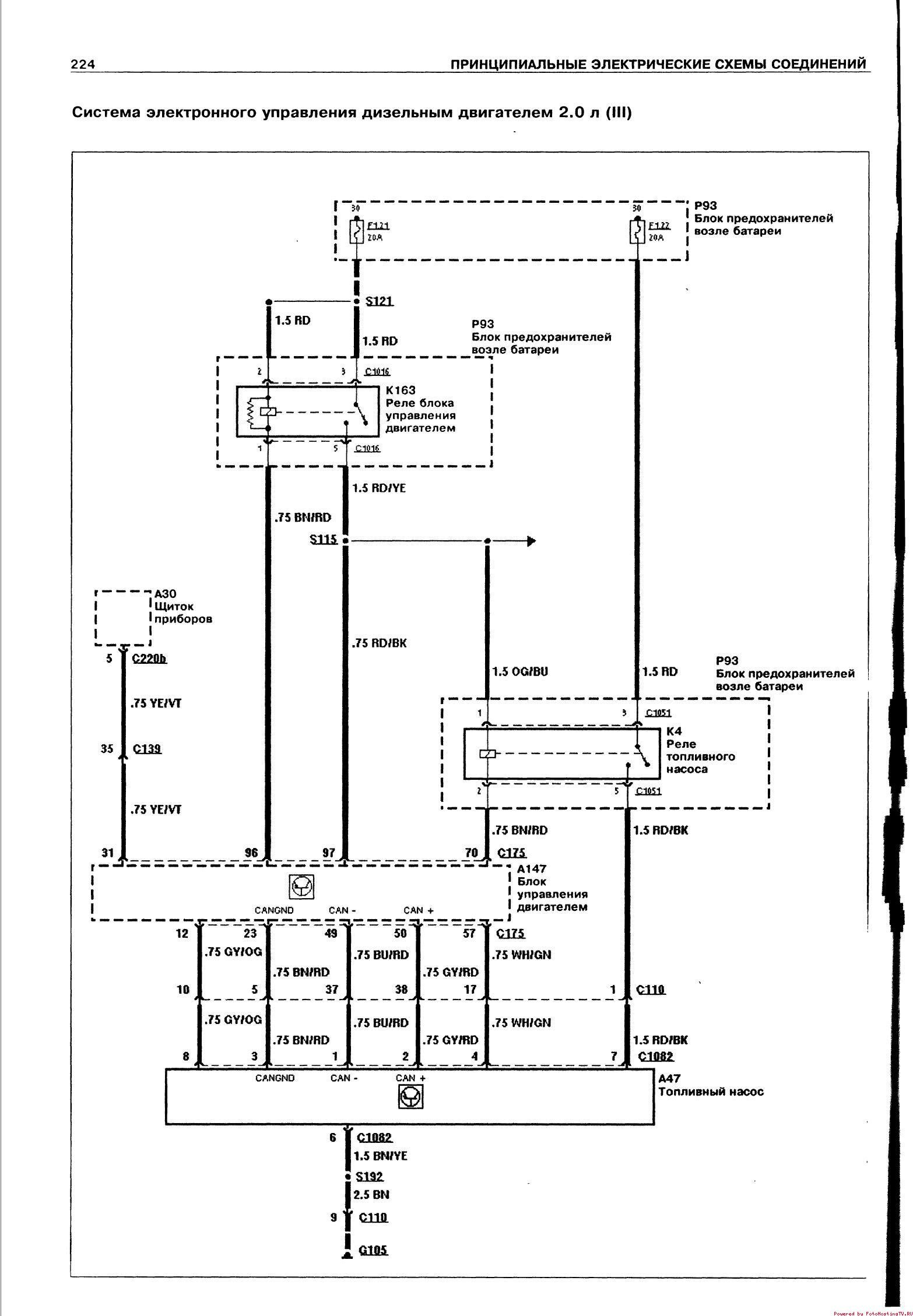
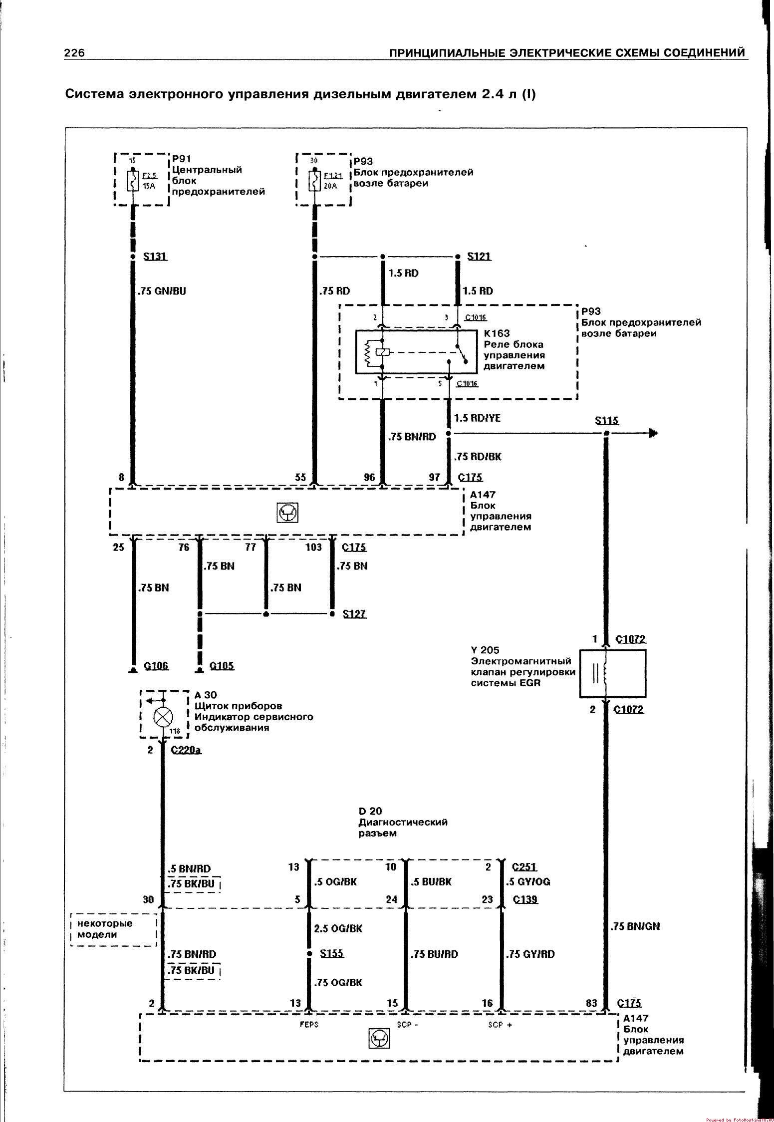
Электронное управление дизельным двигателем Ford Transit








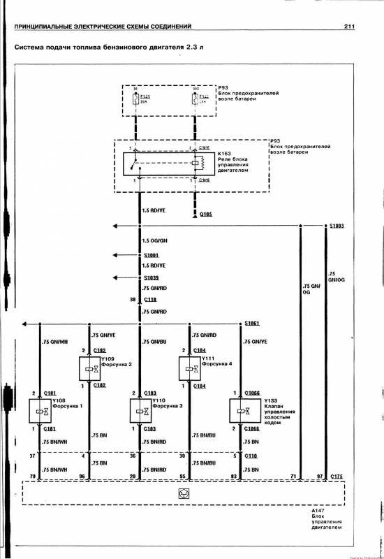
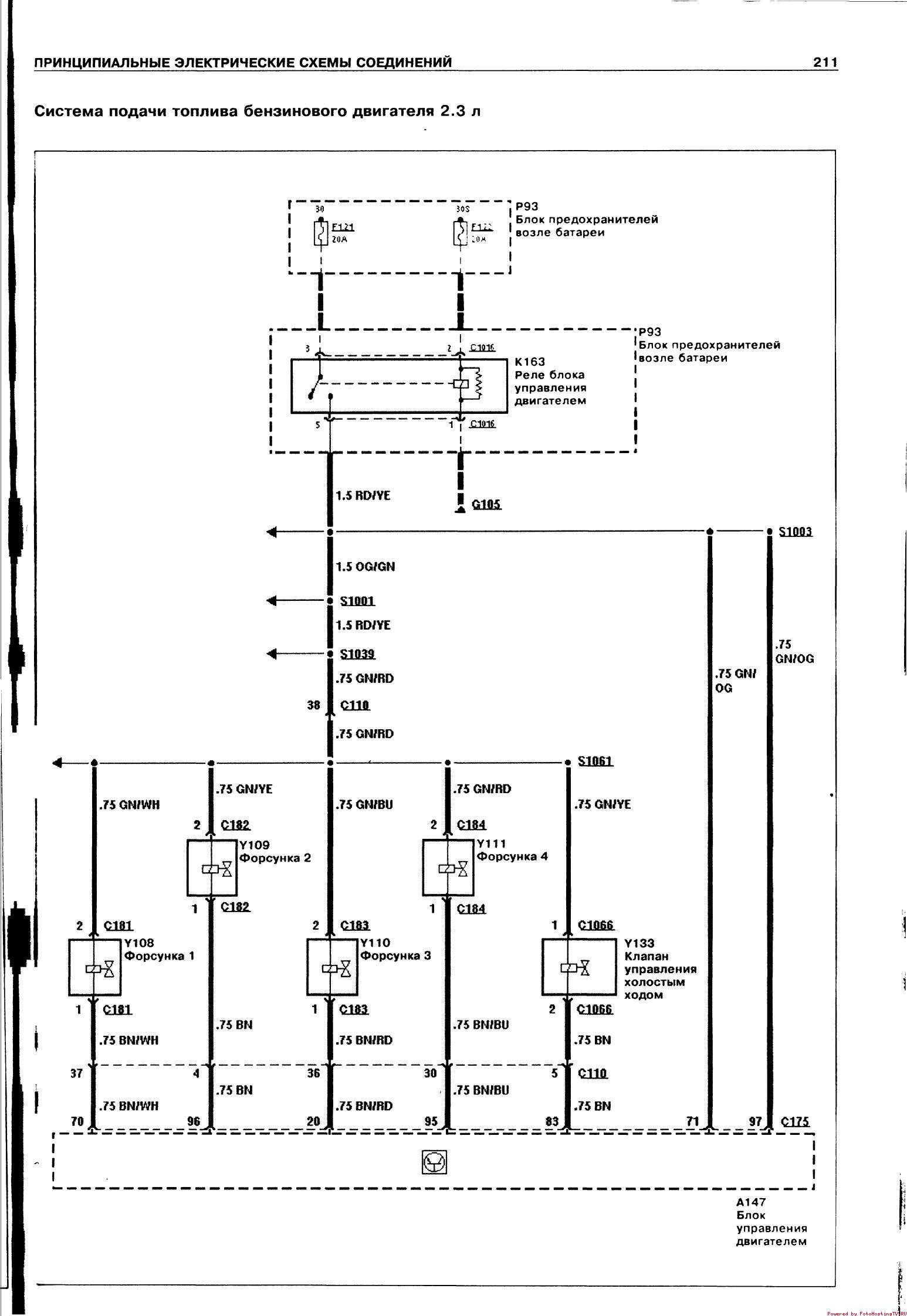
Электросхема системы подачи топлива бензинового двигателя

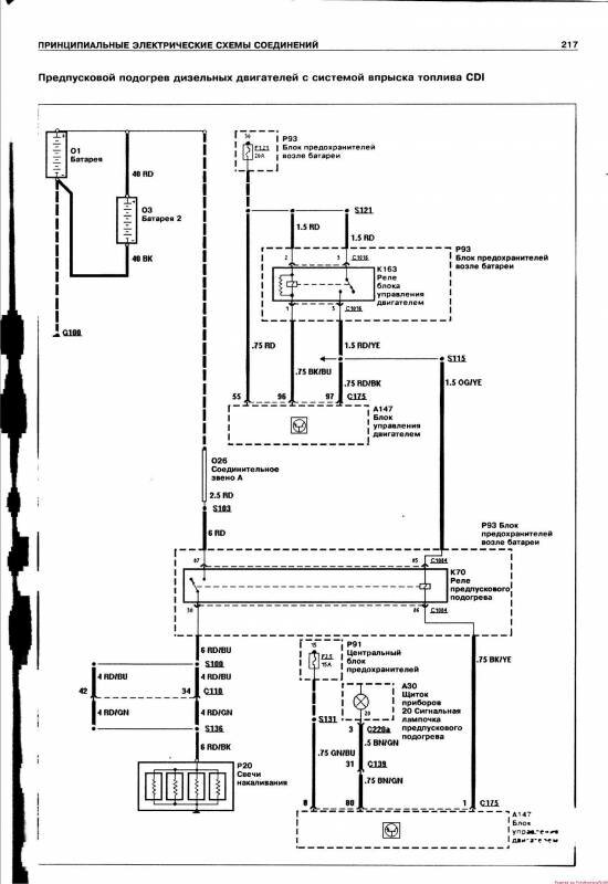
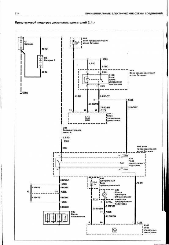
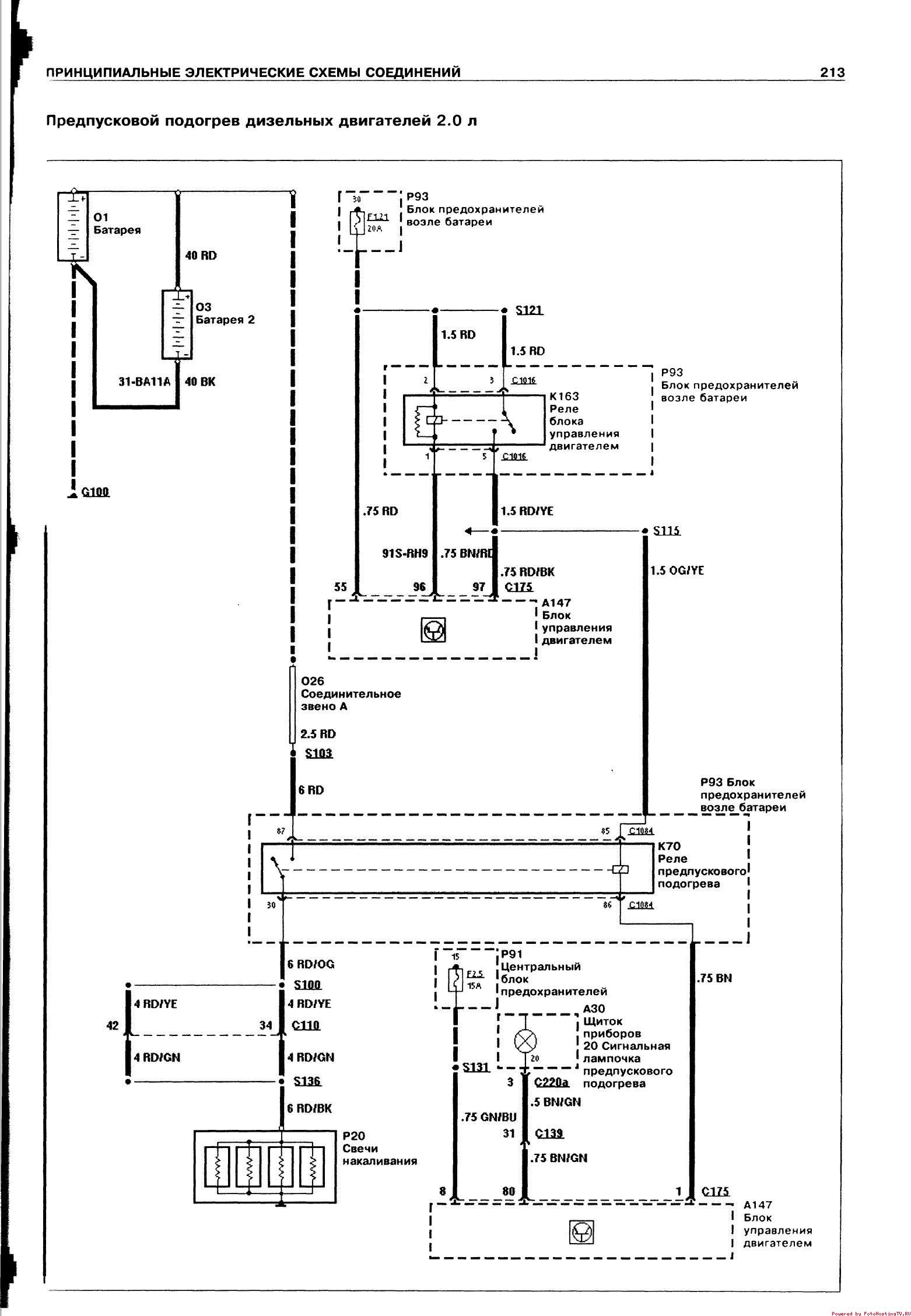
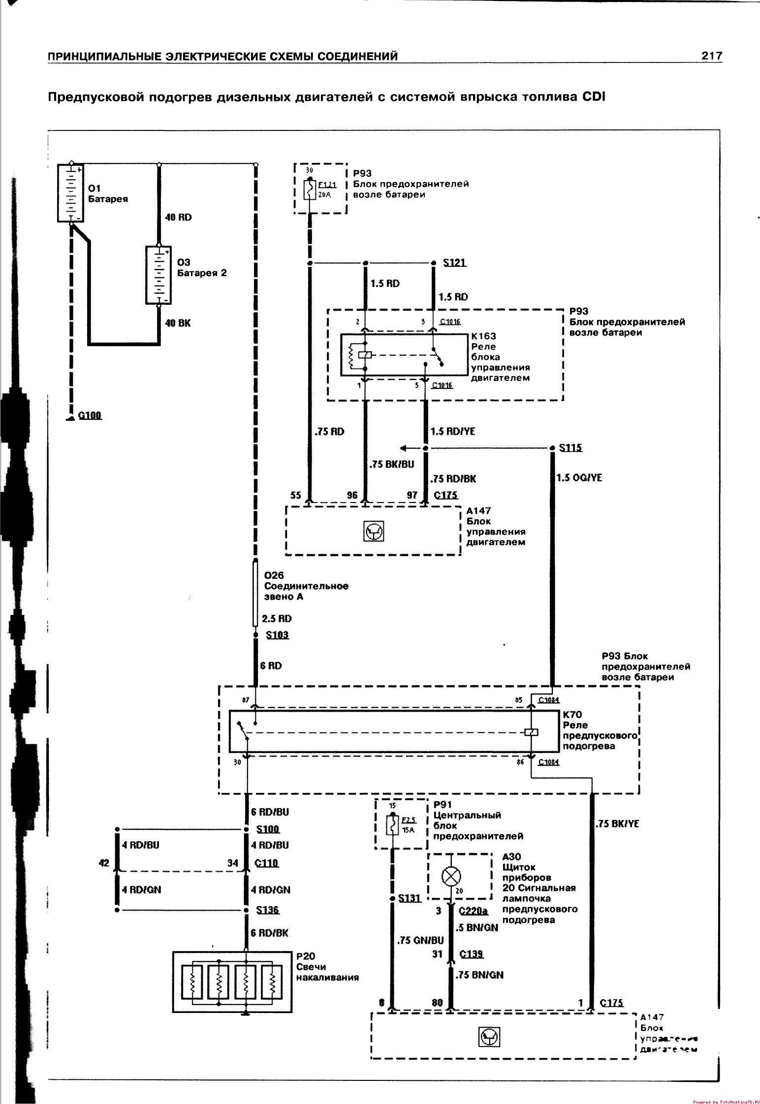
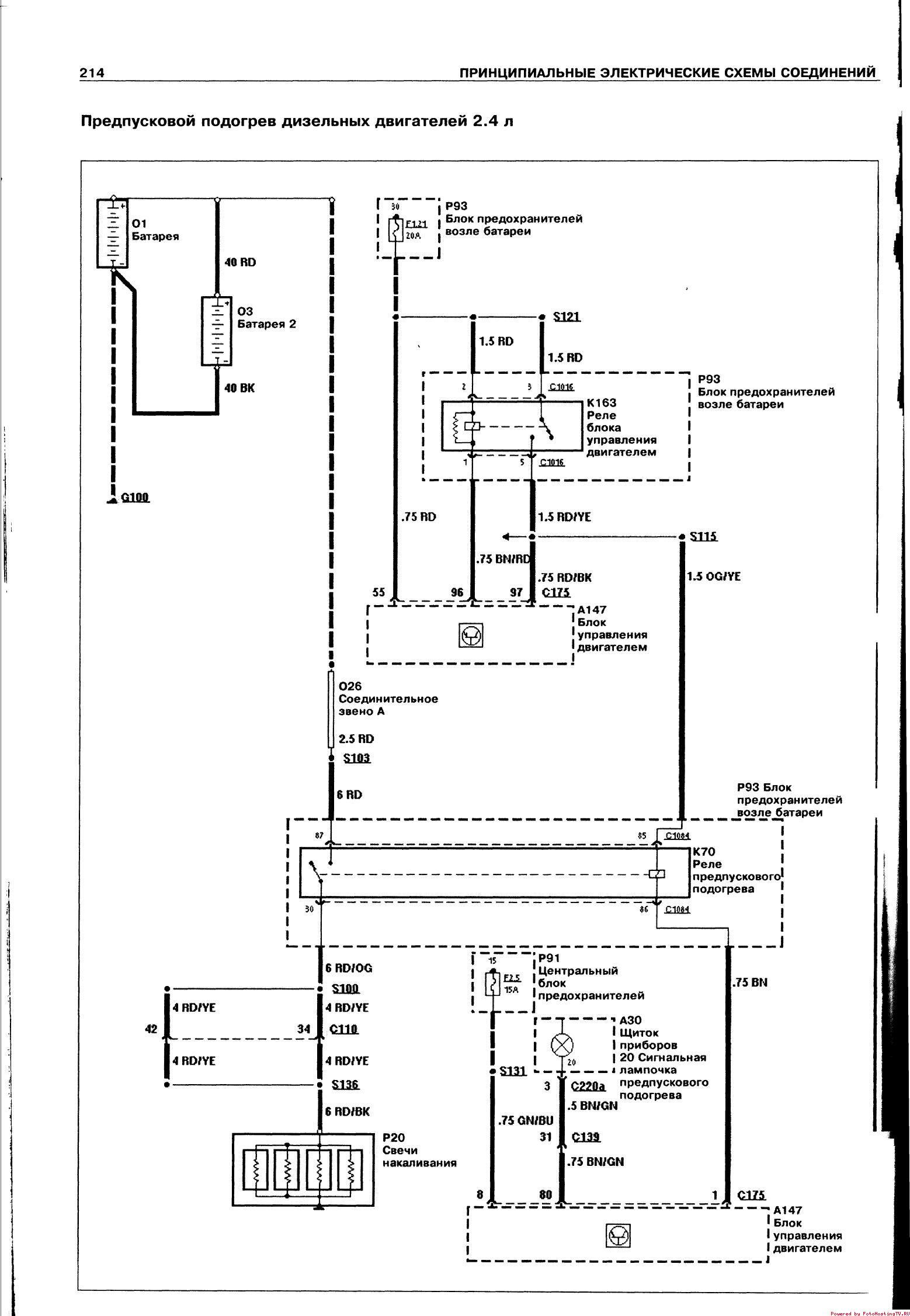
Схема предпускового подогрева двигателя Ford Transit


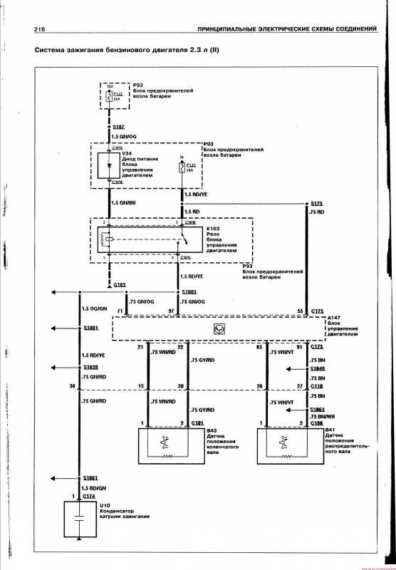
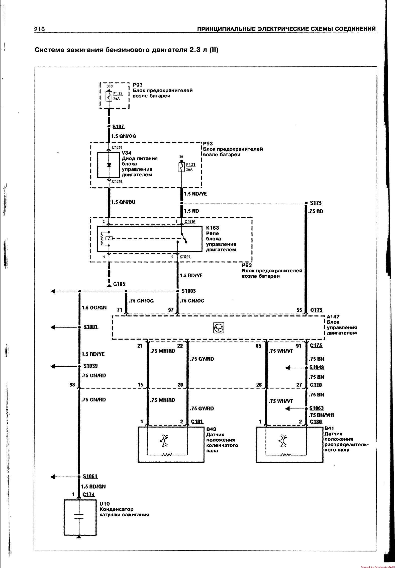
Схема системы зажигания бензинового двигателя автомобиля Форд


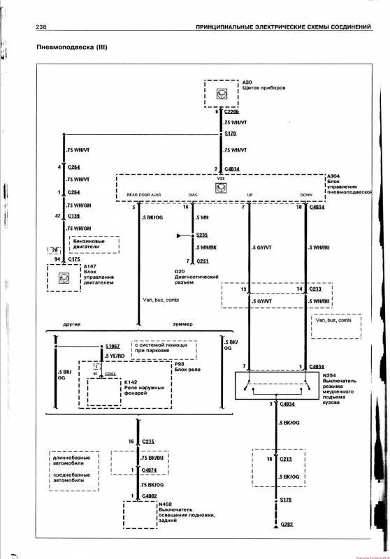
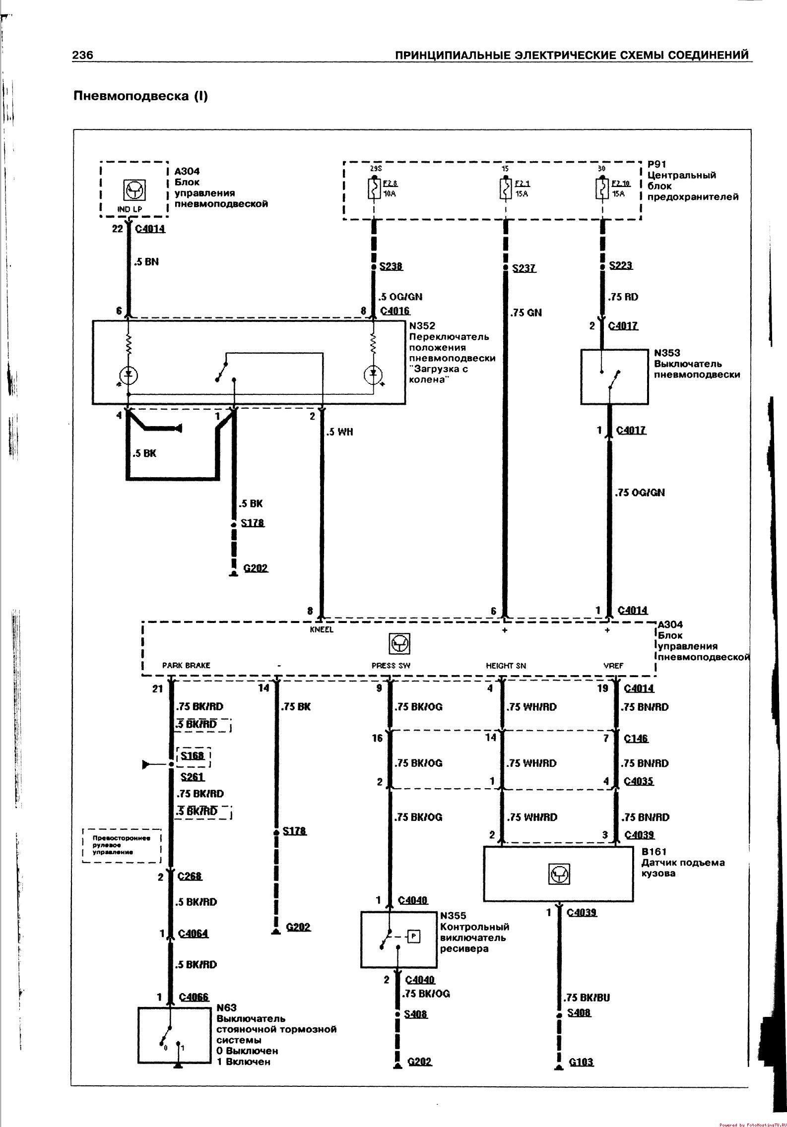
Электрическая схема пневмоподвески Ford Transit


РЕМОНТ АВТОЭЛЕКТРОНИКИ ЗАРЯДНЫЕ УСТРОЙСТВА ДЛЯ АКБ

|