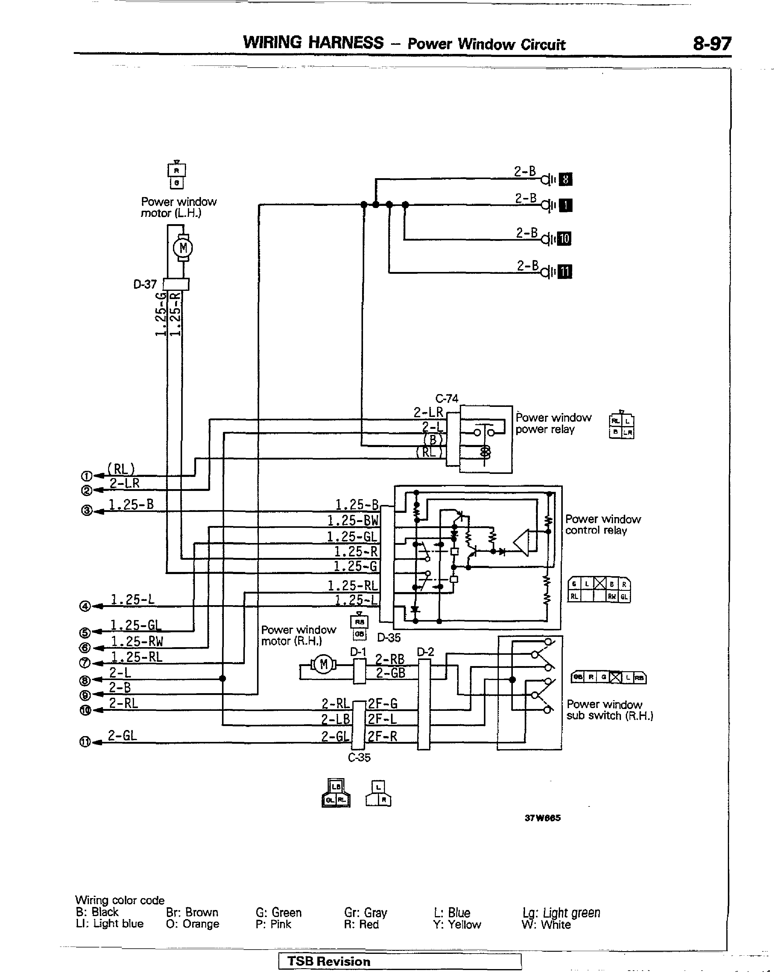
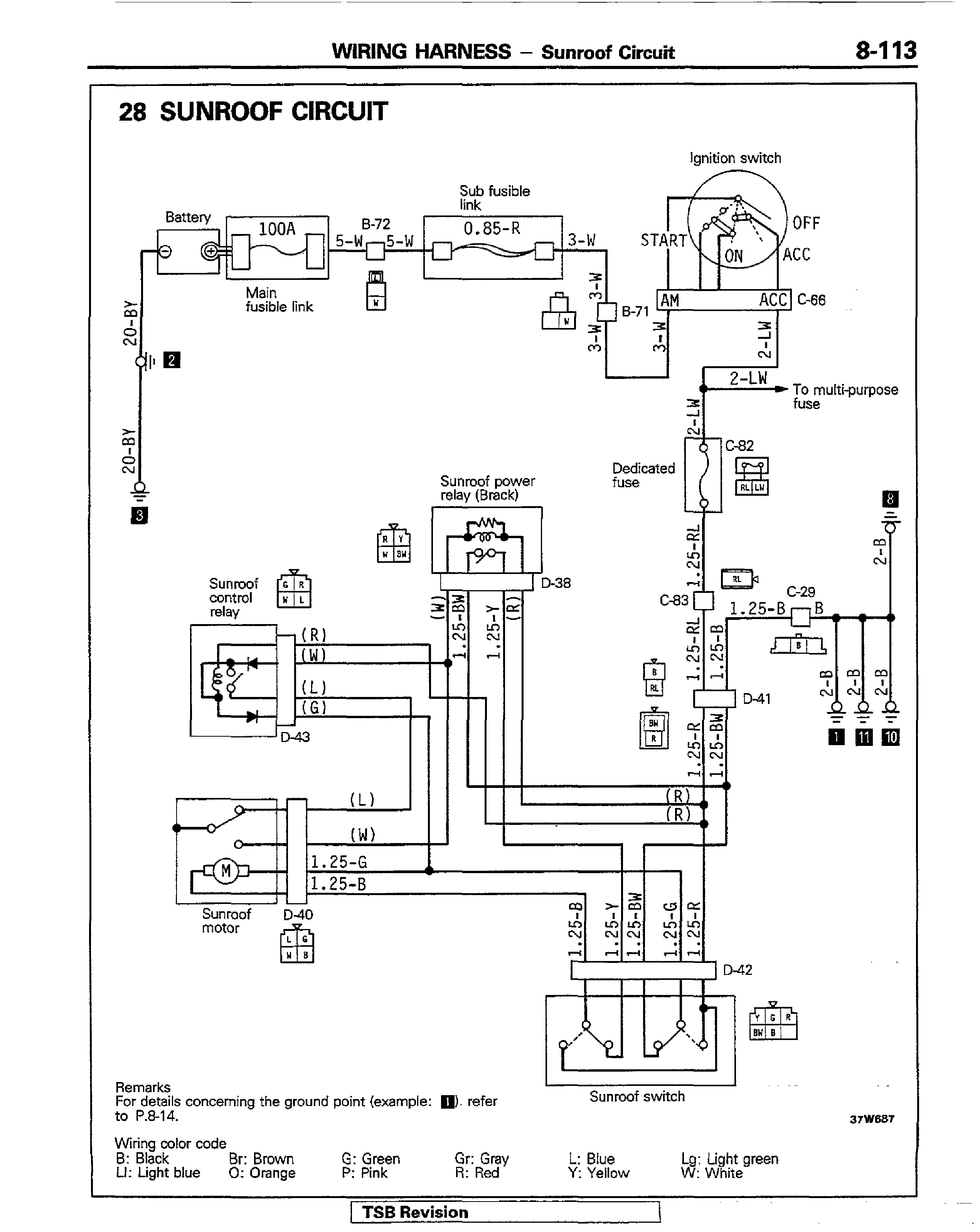
Продолжение бесплатного сборника принципиальных электросхем автомобиля Митсубиси Паджеро. В данной части показаны схемы электрооборудования таких модулей, как сигналы, очистители-омыватели, автомагнитола с радио и подключение колонок и т.д. Другие модули вы можете посмотреть в предыдущей части, а если какой-либо схемы тут не оказалось - скачайте весь сборник схем митсубиси паджеро. Для его просмотра понадобится программа Djvu Reader, которая есть в сети.
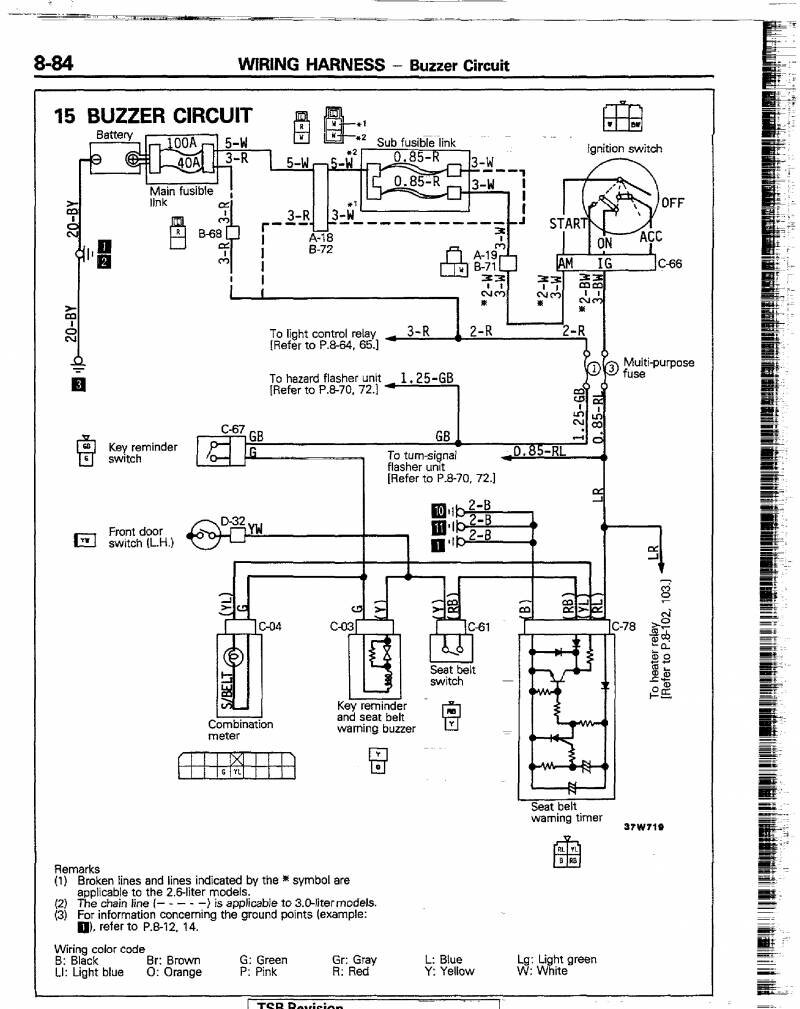
Схема сигнала митсубиси паджеро

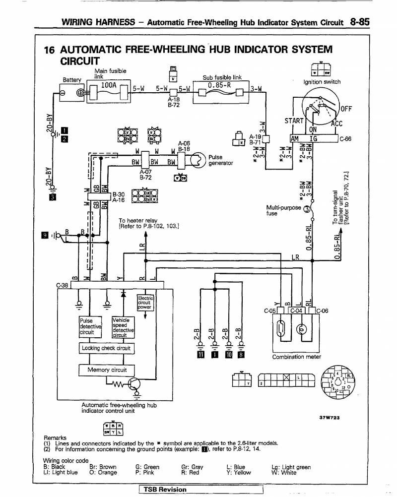
Автоматическая индикаторная система авто

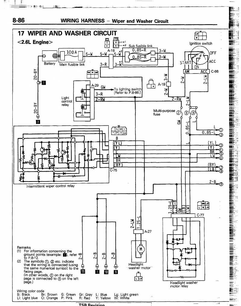
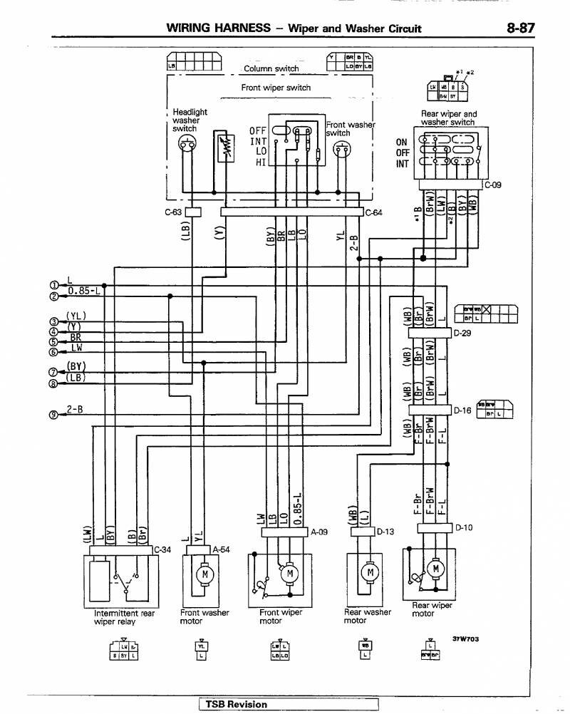
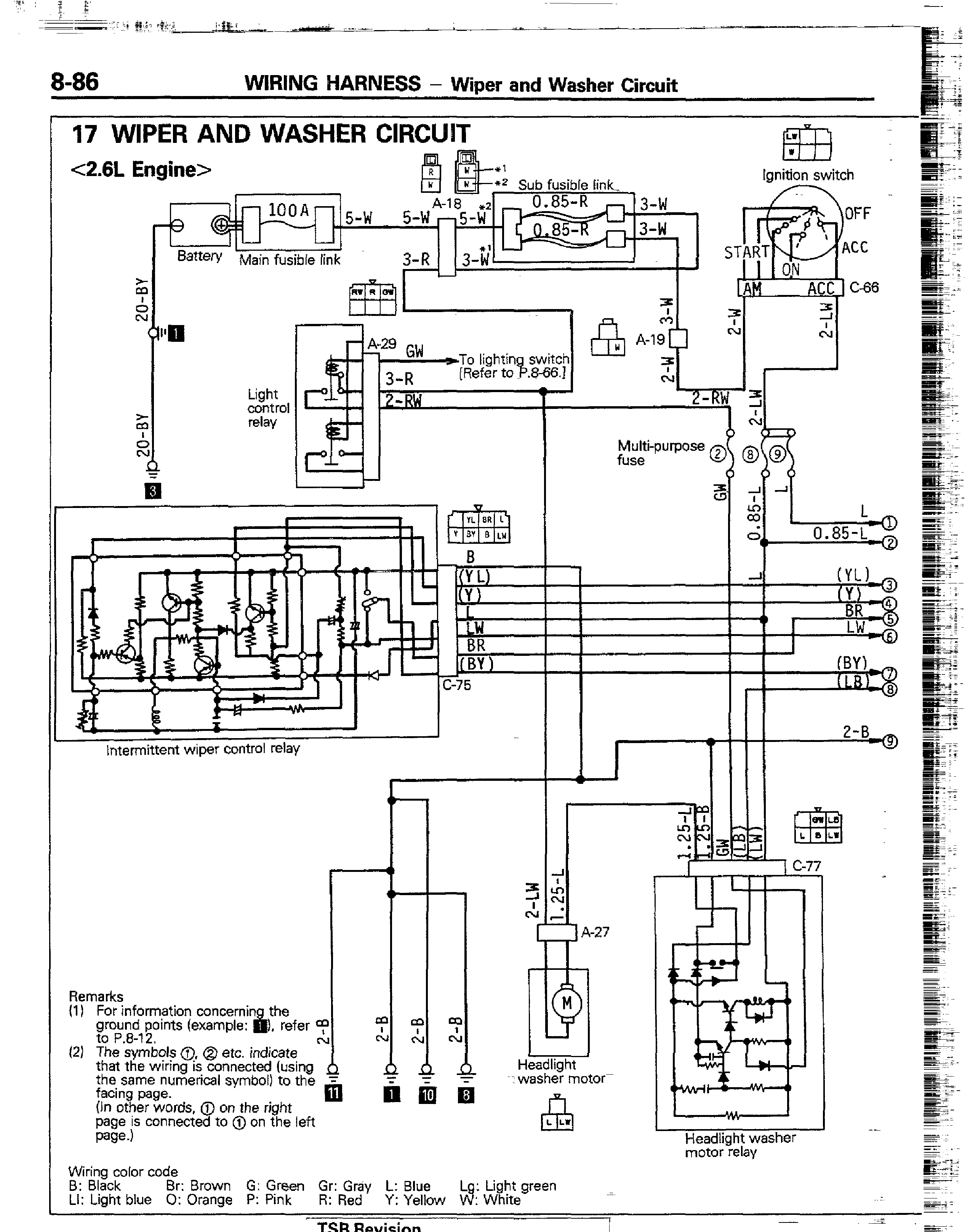
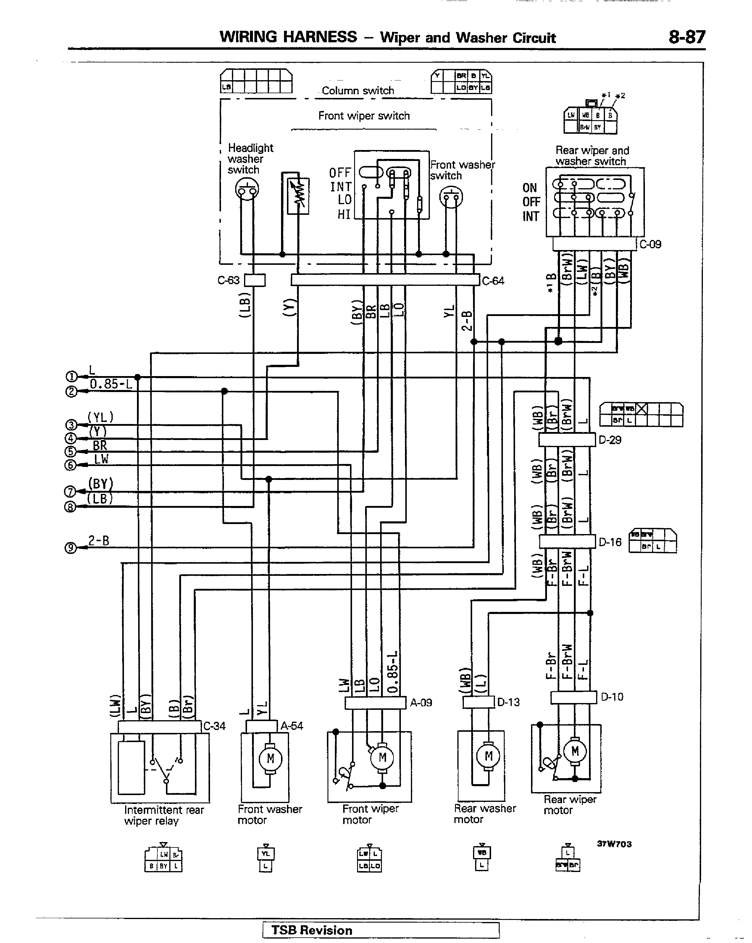
Очистители и омыватели Митсубиси Паджеро


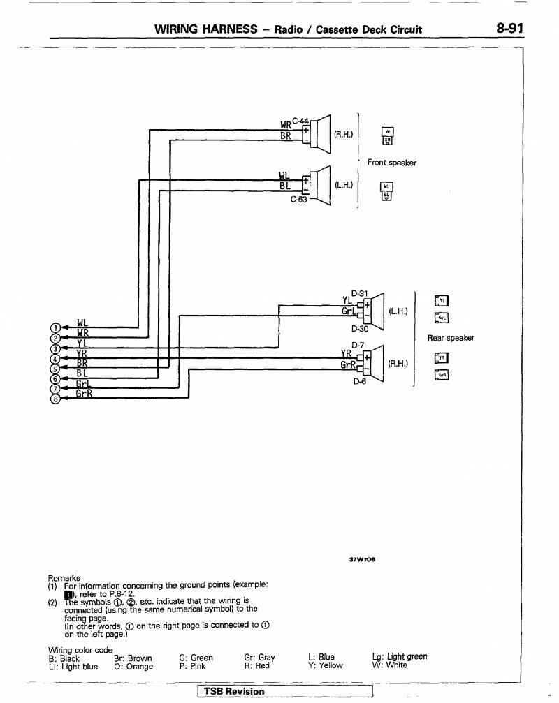
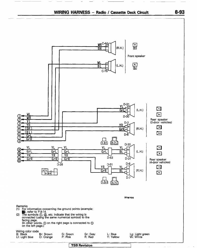
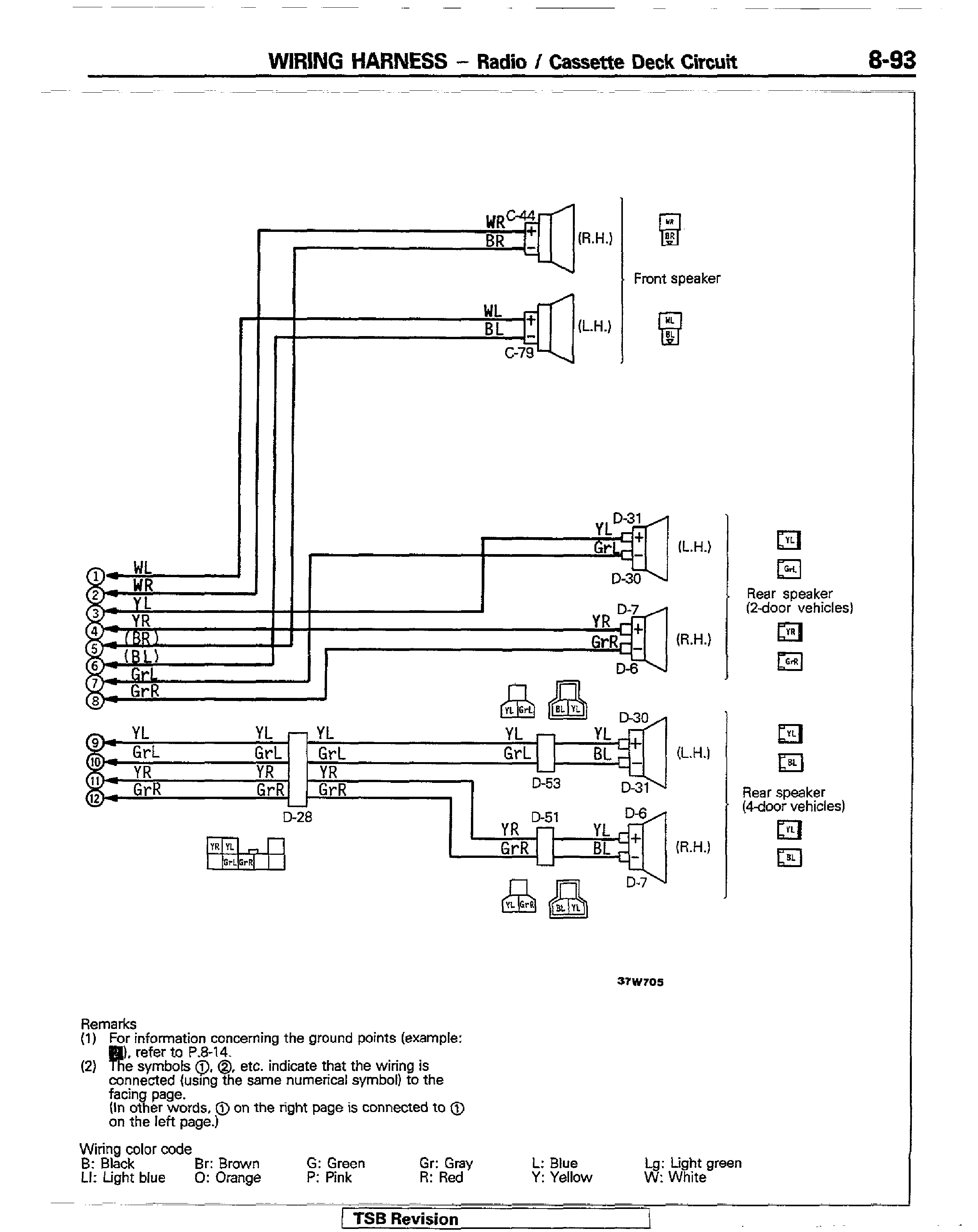
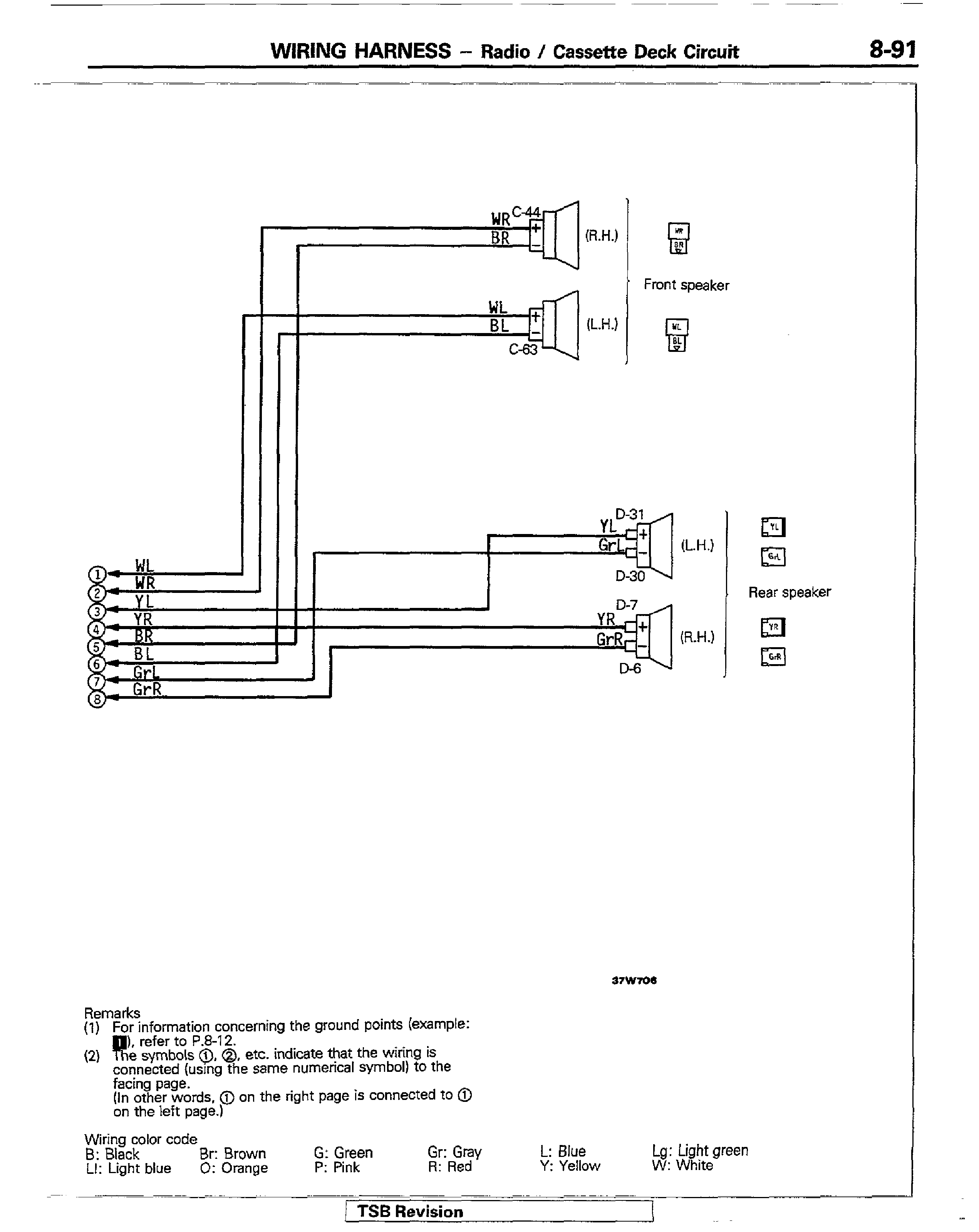
Радиоприёмник и кассетная дека авто

Подключение динамиков в джипе

То-же, но для авто с двигателем 3.0


Элетросхема часов и прикуривателя Митсубиши Паджеро

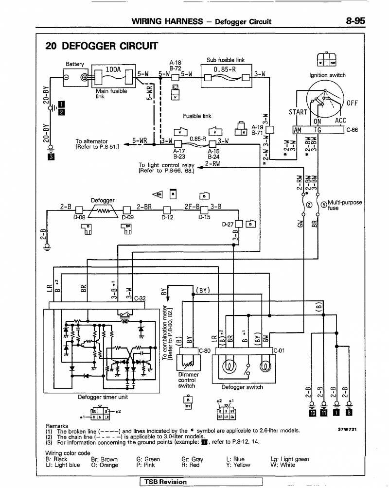
Подключение противотуманных фар автомобиля

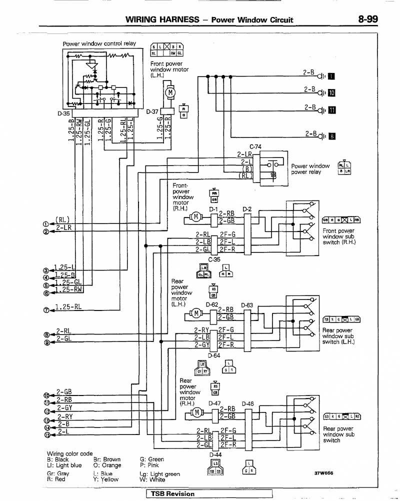
Силовой блок - схема


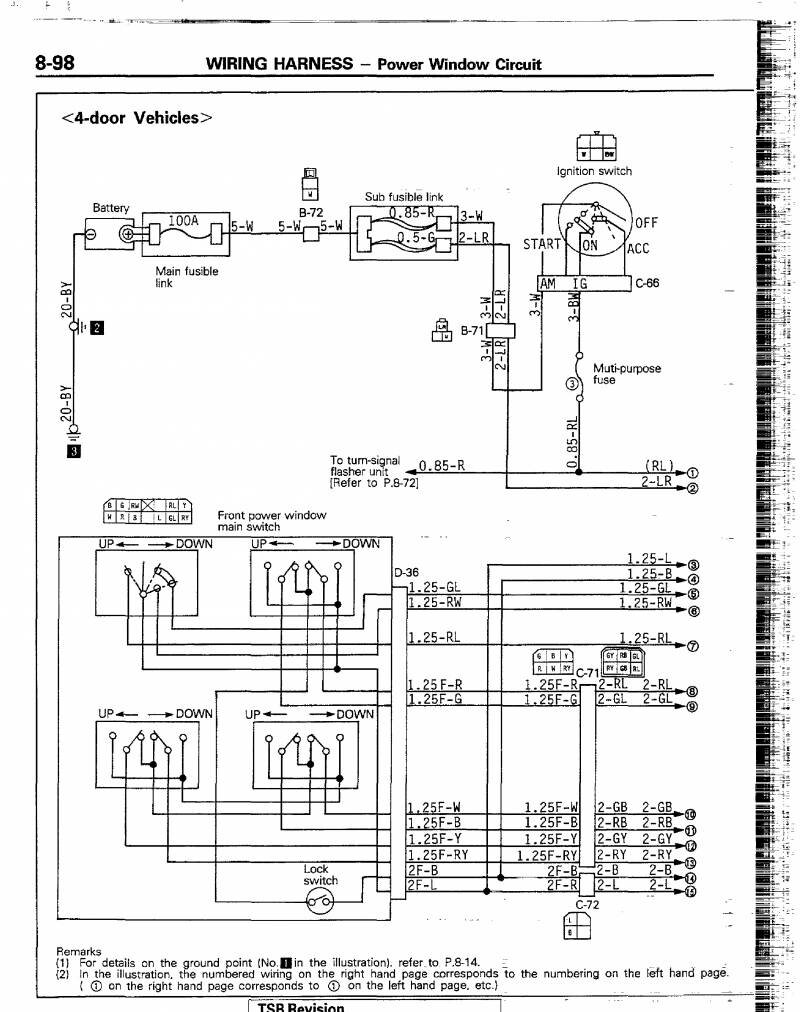
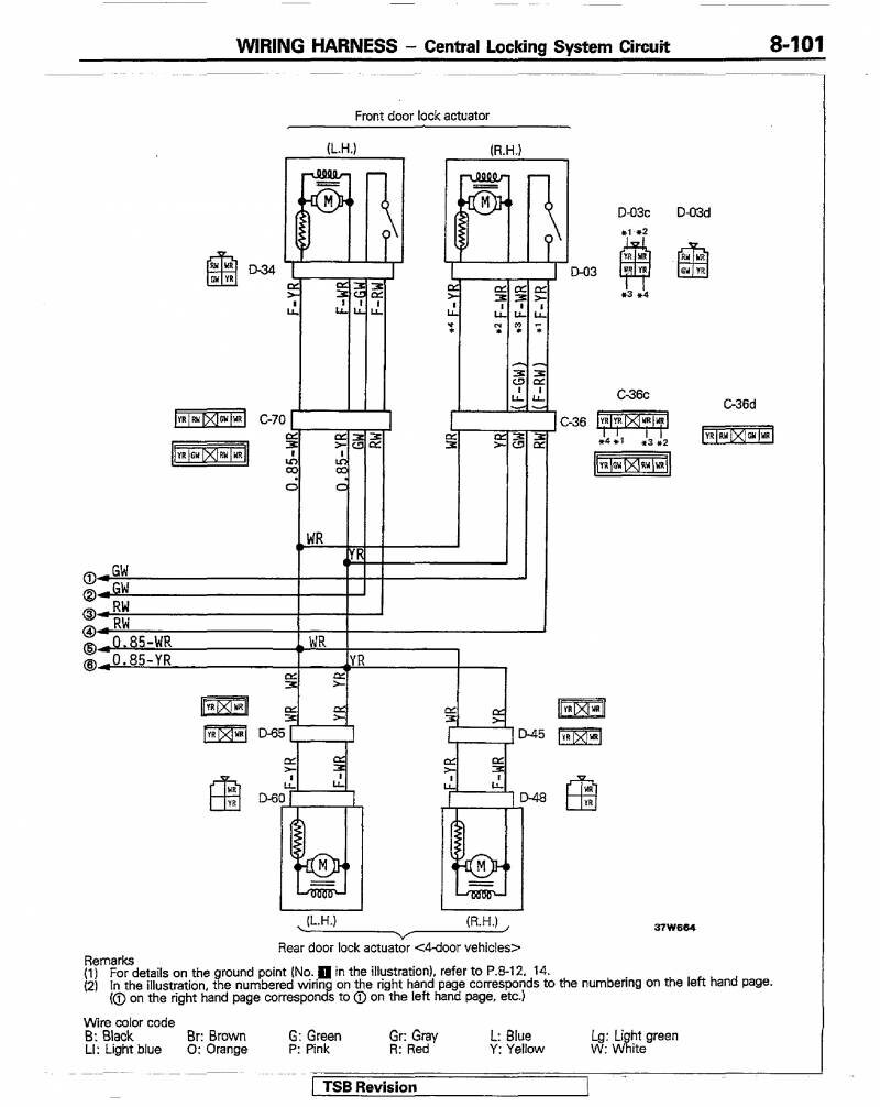
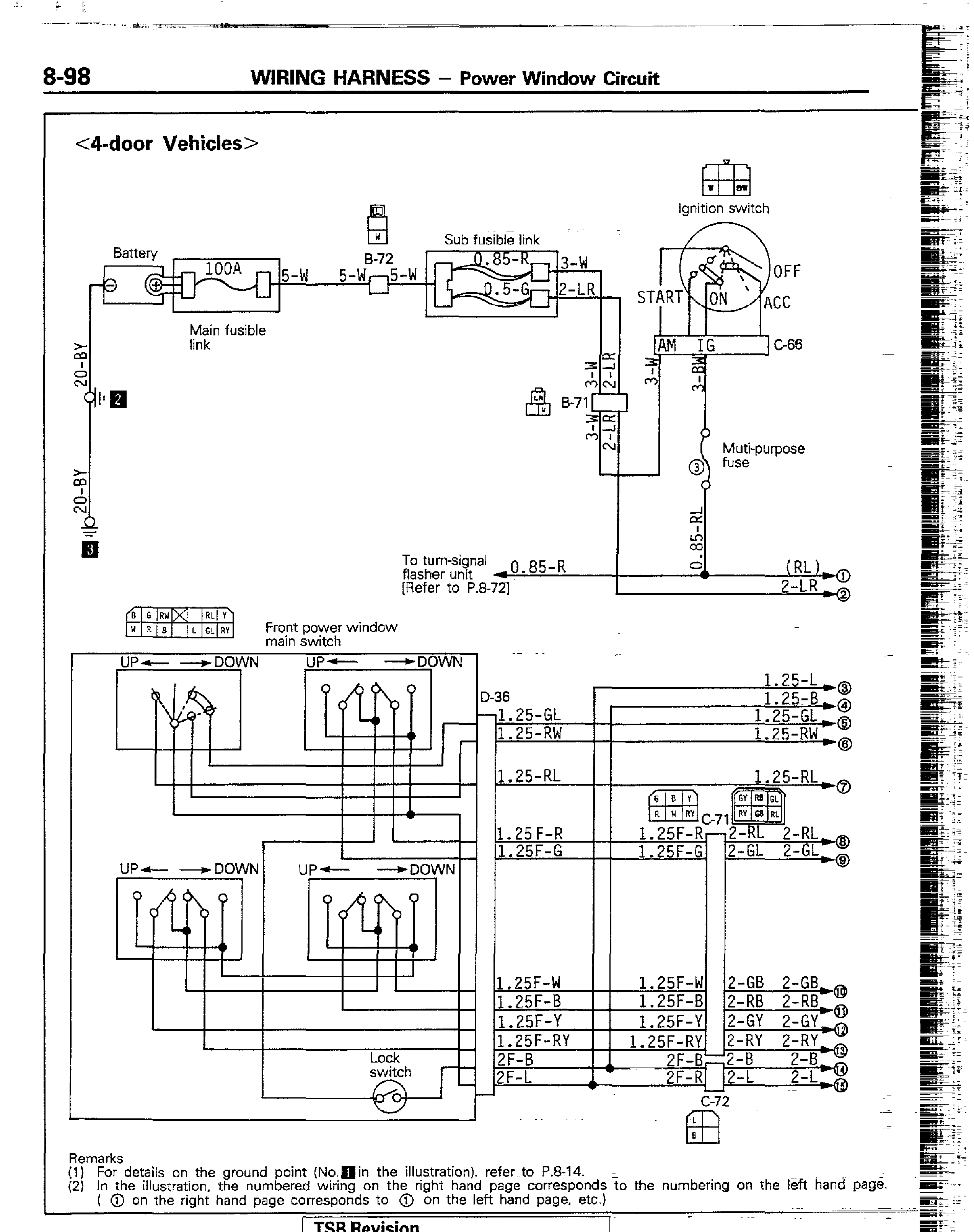
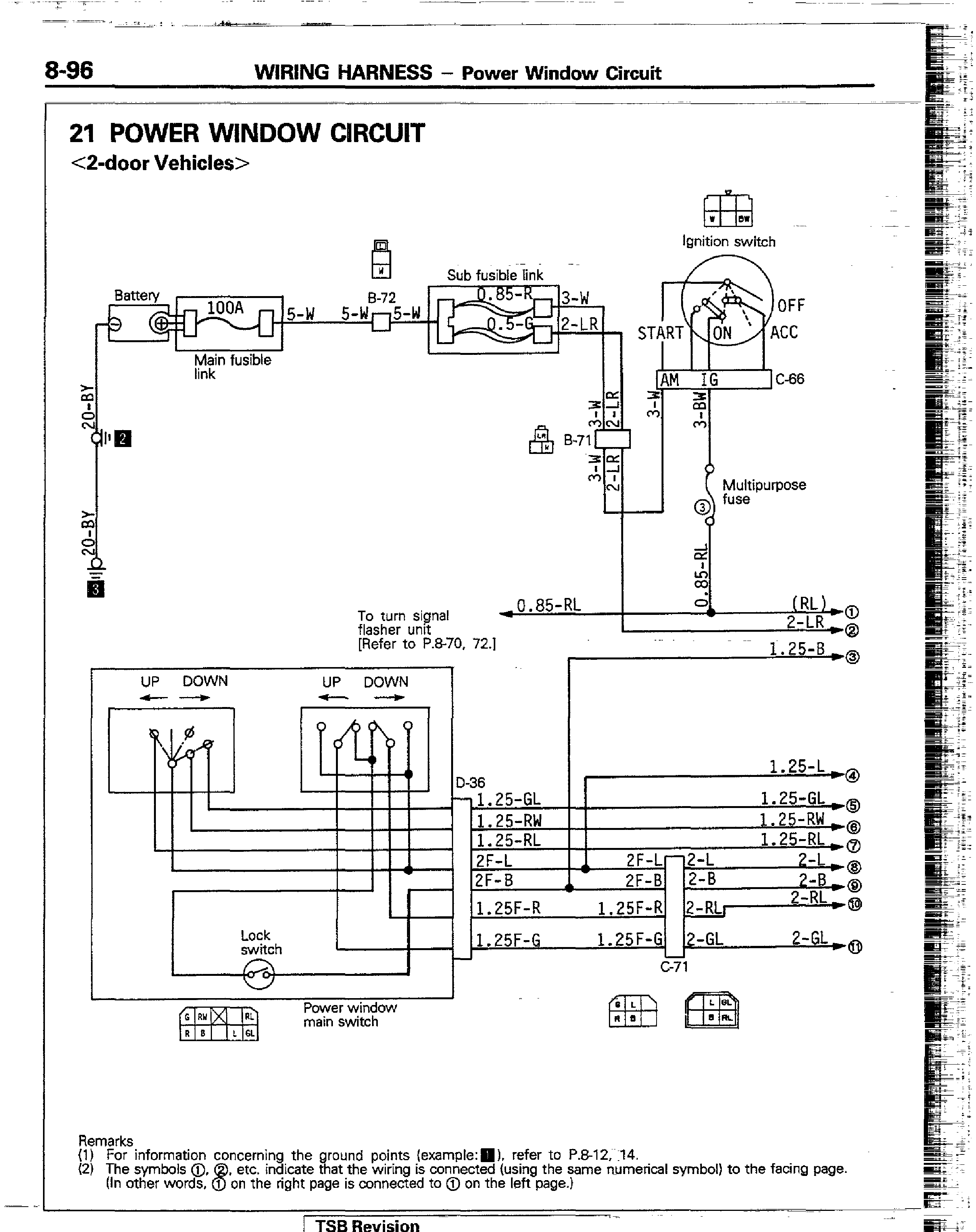
Для модели с 4-мя дверями


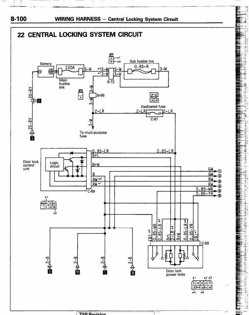
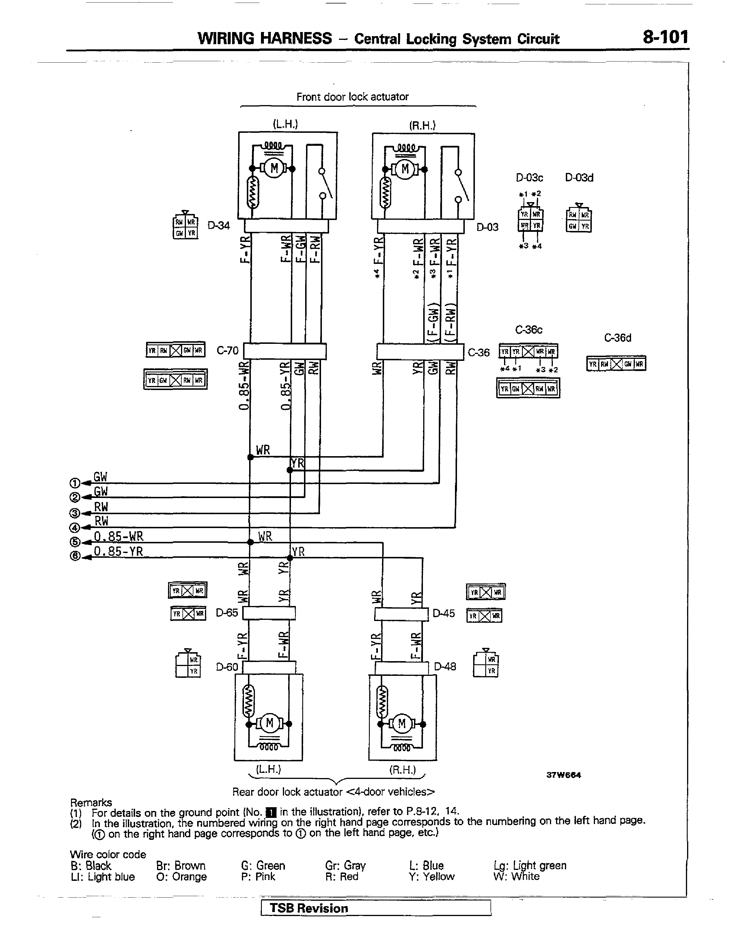
Центральный замок Митсубиси Паджеро


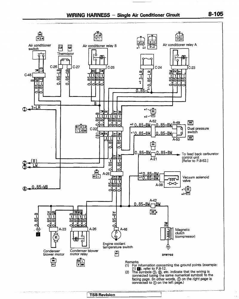
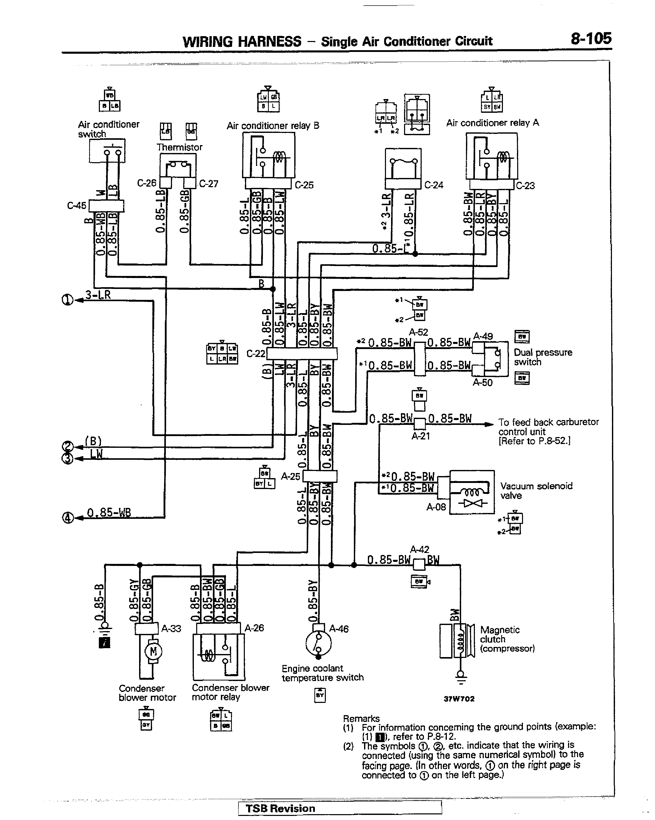
Эл.схема кондиционера авто


Схема электрооборудования сигнали и другие блоки Mitsubishi Pajero


РЕМОНТ АВТОЭЛЕКТРОНИКИ ЗАРЯДНЫЕ УСТРОЙСТВА ДЛЯ АКБ

|